ГЕНЕРАТОР СИГНАЛОВ
Д. СТАРОДУБ, Радио №1/1964, ст.53
Генератор сигналов предназначен *■ для проверки, регулировки и настройки радиоаппаратуры в диапазоне частот 100 кгц— 40 Мгц. Весь частотный диапазон разбит на пять поддиапазонов: 100 кгц — 260 кгц; 260 кгц — 670 кгц; 670 кгц — 2200 кгц; 4800 кгц— 11000 кгц; 11000 кгц — 20000 кгц.
На пятом поддиапазоне форма выходного напряжения выбрана отличной от синусоидальной, благодаря чему становится возможной настройка аппаратуры по второй гармонике сигнала, то есть в диапазоне 20000 кгц — 40000 кгц.
При работе в помещении с постоянной температурой нестабильность частоты лежит в пределах 5.10~5 -у8.10-5 от установленного значения. Максимальное выходное напряжение составляет 1 в. С помощью плавного и ступенчатого делителей напряжения возможно изменение выходного сигнала в пределах 1 в—0,3 мкв.
В генераторе применена амплитудная модуляция ВЧ сигнала, которая осуществляется от внутреннего модулятора с частотой 400гц. Предусмотрена возможность регулировки уровня модуляции в пределах от 0 до 70%. Питание генератора производится от трех батарей типа КБС-Л-0,5, соединенных последовательно. Одного комплекта батарей достаточно на 25—27 часов.
Размеры прибора составляют 210Х 120Х 140 мм, вес — 1,7 кг.
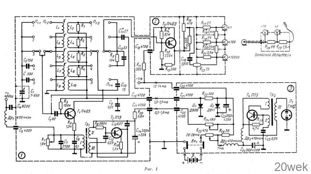
Схема

Как видно из принципиальной схемы (рис. 1), генератор состоит из трех блоков: блок 1 — высокочастотный генератор и модулятор, блок 2 — эмиттерный повторитель и выходной аттенюатор, блок 3 — стабилизатор напряжения и индикатор включения.
ВЧ генератор собран на транзисторе Т1 (П-403) по схеме с заземленным эмиттером и индуктивной обратной связью.
Высокочастотное напряжение на I — IV диапазонах снимается непосредственно с колебательного контура. На V диапазоне ВЧ напряжение для устранения шунтирования контура выходными цепями снимается с коллектора транзистора Т1 через конденсатор С10. Конденсаторы С2 и Сз предназначены для необходимого перекрытия по частоте на КВ диапазонах.
Правильной формы напряжения на I — IV диапазонах добиваются подбором оптимальной обратной связи и улучшением добротности колебательного контура. Требуемая добротность устанавливается путем шунтирования обмоток обратной связи сопротивлениями R1—R4.
Модулятор выполнен на транзисторе Т2 (П13). Модулирующее напряжение вводится в эмиттерную цепь транзистора T1 c помощью сопротивления R7 осуществляется регулировка уровня модуляции. Требуемая амплитуда колебаний устанавливается сопротивлением R24. Конденсатор С7 обязательно должен быть слюдяным или керамическим, поскольку он предназначен для устранения влияния собственной индуктивности конденсатора С8. Режим работы модулятора стабилизируется отрицательной обратной связью по току, которая подбирается с помощью сопротивления R10. Подбором величины сопротивления R30 устанавливается требуемая величина питающего напряжения.
Для согласования сравнительно большого выходного сопротивления ВЧ генератора с низким входным сопротивлением аттенюатора служит эмиттерный повторитель на транзисторе Тз (П-403). Кроме этого, эмиттерный повторитель позволяет устранить влияние внешних цепей на ВЧ генератор, повышая тем самым стабильность амплитуды и частоты генерируемых сигналов.
Нагрузкой каскада являются включенные в цепь эмиттера сопротивления R13, R15 и R18. Последнее выполняет роль плавного аттенюатора. Сопротивление R15 предназначено для уменьшения влияния ступенчатого делителя на режим эмиттерного повторителя.
Ступенчатый делитель состоит из сопротивлений R16, R17, R19, R20, R21 и R22 и делит выходное напряжение в 100 и 10000 раз. Кроме этого, на конце выходного кабеля имеется еще один делитель, из сопротивлений R28 и R29 и имеющий коэффициент деления, равный 10. Конденсатор С19 должен быть безиндукционным, так как в противном случае при изменении частоты генератора будет меняться выходное напряжение.
Блок 3 состоит из индикатора включения и стабилизатора напряжения, который состоит из двух последовательно соединенных ячеек стабилизации на кремниевых стабилитронах Д1 (Д808) и Д2 (Д811).
Индикатор включения, который одновременно используется как индикатор напряжения источника питания, представляет собой обычный блокинг-генератор на транзисторе T4(П13). Частота следования импульсов, которая — определяется параметрами цепи R27 С25, выбрана в пределах 20—25 кгц.
Режим работы блокинг-генератора подобран таким образом, что при снижении напряжения источника питания ниже 11 в колебания срываются и неоновая лампа гаснет. Плавно порог срыва колебаний блокинг-генератора устанавливается с помощью сопротивления R25.
Детали и конструкция генератора
В генераторе сигналов применены сопротивления типа УЛМ и МЛТ-0,25, конденсаторы типа КДМ, КЛС, КПС и МБМ, электролитические конденсаторы типа ЭМ, дроссели типа Д-0,1. В случае самостоятельного изготовления дроссели выполняются на сопротивлениях ВС-1 так, как это показано на рис. 3. Провод типа ПЭЛШО-0,1, количество витков в первой секции 50—80, во второй — 180—250.

Все блоки генератора, а также конденсатор C1, заключены в экраны, выполненные из красной меди толщиной 0,5 мм (рис. 2). Размеры экранов приведены на рис. 4. Поскольку нагревающихся элементов в схеме генератора нет, в экранах отсутствуют вентиляционные отверстия, что повышает степень экранировки. ВЧ соединения между блоками выполнены с помощью коаксиального кабеля типа РК-1. Блок 2 разделен на отсеки внутренними экранами. Экраны должны быть тщательно пропаяны в местах соединения с блоком (рис. 5).


ВЧ генератор и катушки колебательных контуров собраны на гетинаксовой плате, которая устанавливается на переключателе диапазонов. Данные катушек индуктивности приведены в табл. 1.

На такой же по размерам гетинак- совой плате собирается модулятор. Плата модулятора устанавливается поверх платы высокочастотного генератора на переключателе диапазонов. Для возможности вращения сердечников катушек индуктивности в плате модулятора вырезаны соответствующие отверстия.

Блокинг-генератор и стабилизатор напряжения монтируются на плате, которая имеет форму экрана блока 3. Данные модуляционного трансформатора и трансформатора блокинг-генератора приведены в табл. 2. Футляр и передняя панель выполнены из листовой стали толщиной 0,5 мм. К передней панели прибора крепятся все блоки, верньерное устройство и конденсатор С1 в экране. Снаружи передняя панель закрыта декоративной накладкой из прозрачного органического стекла с нанесенными надписями и делениями.

Настройка генератора
Сначала производится предварительная настройка ВЧ генератора. К собранному генератору с помощью отрезка коаксиального кабеля не обходимой длины подсоединяется заключенный в экран конденсатор переменной емкости и источник питания с напряжением 7,1—7,2 в. Ламповым вольтметром проверяется постоянство амплитуды генерируемого напряжения по диапазонам. С помощью волномера определяют границы генерируем’ЫХ частот. Если у радиолюбителя подобные приборы отсутствуют, то проверку можно произвести с помощью радиовещательного приемника, однако при этом установить точные границы первых трех диапазонов можно лишь по гармоникам. Если на каком-либо участке диапазона генерация отсутствует, следует изменить режим генераторного транзистора Т1, уменьшив сопротивление в цепи эмиттера. Отсутствие генерации на всем диапазоне свидетельствует о неправильном включении концов катушки обратной связи, которые следует поменять местами. Изменение величины генерируемого напряжения по диапазону может быть вызвано большим коэффициентом усиления транзистора Тф. Желательно, чтобы коэффициент усиления всех транзисторов, применяемых в генераторе сигналов, лежал в пределах: а=0,95—0,975, но не больше а=0,98.
После подгонки границ диапазонов, которая осуществляется с помощью сердечников катушек, производится определение величин сопротивлений R1—R4. Для этого переключатель диапазонов устанавливается на первый поддиапазон, к концам катушки L2 присоединяют переменное сопротивление величиной 10—12 ком. На волномере или на радиовещательном приемнике находят вторую или третью гармонику генерируемого сигнала, и, изменяя величину сопротивления, добиваются ее минимальной амплитуды. Однако при этом следует иметь в виду, что при слишком малом значении величины сопротивления происходит срыв колебаний, поэтому при подборе сопротивления следует периодически проверять амплитуду или наличие напряжения основной частоты.
Настройка модулятора заключается в подборе величины сопротивления R10, оптимальная величина которого определяется по минимальным искажениям формы генерируемого сигнала с помощью электронного осциллографа. Частота колебаний модулятора подбирается с помощью конденсаторов С8 и С15. После предварительной настройки платы ВЧ генератора и модулятора собираются вместе и устанавливаются в экране блока 1,
Эмиттерный повторитель особой настройки не требует, необходимо лишь проверить максимальную амплитуду напряжения ВЧ, передаваемую эмиттерным повторителем без искажений. В том случае, если искажения появляются при амплитудах меньших, чем один вольт, необходимо подобрать величину сопротивления R14. После настройки блок необходимо закрыть крышкой и тщательно пропаять все стыки.
Настройка стабилизатора напряжения сводится к подбору кремниевых стабилитронов по напряжению стабилизации. Так, для диода Д1 напряжение стабилизации должно составлять 7,2—7,5 в, для диода Д2—10,6—10,7 в. Если же подобрать стабилитроны с такими параметрами не представляется возможным, следует изменить величины сопротивлений R2з и R26 таким образом, чтобы при снижении напряжения источника питания до 11 в ток через каждый диод был не менее 1,5 ма.
Регулировка режима блокинггенератора заключается в подборе величин R27 и С25. От величины емкости конденсатора С25 зависит частота генерации, от сопротивления R27 — порог срыва колебаний. При отсутствии электронного осциллографа величина С25 определяется по максимальной яркости горения неоновой лампы Л1, а величина R27 — по срыву колебаний при напряжении питания 10,6—10,8 в. После установки всех блоков в кожухе прибора производится окончательная настройка колебательных контуров, подбор максимальной глубины модуляции с помощью сопротивления R21, подбор точного значения напряжения срыва колебаний блокинг-генератора путем изменения сопротивления R25 и градуировка шкал.






