ТРАНЗИСТОРНОЕ ПЕРЕГОВОРНОЕ УСТРОЙСТВО
В. АНДРЮШИН, Радио №8/1966, ст.24
Система командно-циркулярной громкоговорящей связи, работающая в симплексном режиме (с переключением прием-передача) предназначена для двухсторонней связи между главным и другими абонентами по четырехпроводной линии.
К главному абоненту одновременно могут подключаться в режиме циркулярной связи до 100 корреспондентов, удаленных на расстояние до 100 м. При обмене между одним из абонентов с главным расстояние между ними может быть увеличено до 10 км.
Блок-схема устройства, состоящего из абонентских усилителей, коммутатора, блока питания и линий связи, показана на рис. 1.

В исходном состоянии все усилители находятся в режиме приема. При вызове главного абонента, например, абонентом 1 нажатием кнопки К1 замыкается цепь питания реле Ра абонентского усилителя и реле P1 коммутатора. Первое реле переключает усилитель из режима приема на режим передачи, второе — подключает сигнальную линию данного абонента к входу усилителя главного. Одновременно на лицевой панели коммутатора загорается сигнальная лампа Л1 (лампа включается второй парой контактов реле P1, не показанной на схеме). При этом усилитель абонента 1 работает как микрофонный усилитель, а его громкоговоритель используется в качестве микрофона. Усилитель главного абонента работает в качестве оконечного усилителя.
При вызове одного или нескольких абонентов переключаются соответствующие ключи коммутатора. Верхние по схеме группы контактов ключей подключают сигнальную линию главного абонента к сигнальным линиям выбранных абонентов; нижними группами контактов отключается шина питания реле всех абонентов, в связи с чем ни один из них не может переключиться на передачу. При этом подается питание на реле Ра усилителя главного абонента, которое переводит усилитель в режим передачи
Абонентский усилитель, схема которого приведена на рис. 2, представляет собой трехкаскадный усилитель на транзисторах. Коэффициент усиления усилителя на частоте 1 кгц составляет 65—70, поминальная выходная мощность не менее 0,15 вт. Полоса воспроизводимых частот 100 — 6000 гц при неравномерности частотной характеристики не более 6 дб. Полное входное сопротивление на частоте 1 кгц не менее 10 ком. Эффективное выходное напряжение усилителя в режиме передачи не менее 1 в при нормальном уровне речи и расстоянии говорящего от микрофона (громкоговорителя) около 50 см. Ток, потребляемый усилителем от источника питания, не превышает 50 ма.

Используемые в абонентских усилителях трансляционные громкоговорители типа «Балтика» в микрофонном режиме имеют резко выраженный завал верхних и несколько меньший — нижних частот. Поэтому в усилителях применена коррекция верхних и нижних частот (цепь Сз, R2, С4, R4).
Первый каскад усилителя, собранный на транзисторе T1, служит для согласования высокоомной цепи коррекции с усилителем напряжения на транзисторе T2— Выходной каскад является эмиттерным повторителем на транзисторе T3 и служит для согласования усилителя с линией и усиления сигнала по мощности.
Для уменьшения низкочастотных искажений в усилителе применена гальваническая связь между каскадами. Глубокие отрицательные обратные связи по току обеспечивают стабильность режимов транзисторов.
Элементы R11, С6 служат для дополнительного подъема верхних частот, причем изменением соотношения сопротивлений резисторов R11 и R12 можно существенно изменить в ту или другую сторону коэффициент усиления на средних частотах.
Трансформатор Tp1 используется от трансляционного громкоговорителя «Балтика» без каких-либо переделок (сердечник Ш12X15, обмотка I— 1700 витков провода ПЭВ 0,11, обмотка II — 67 витков провода ПЭВ 0,51).
Реле абонентских усилителей и реле коммутатора рассчитаны на номинальное напряжение 23—25 в.
В случае применения трансляционных громкоговорителей на 15 в напряжение питания можно уменьшить до 30 в, схема усилителя и данные всех деталей при этом остаются без изменений, за исключением реле, которые должны надежно срабатывать при напряжении 15 в.
Все усилители, включая усилитель главного абонента, одинаковы, заземление одного конца обмотки реле при использовании усилителя на месте главного осуществляется через контакт 4 разъема Ш1. Так как усилитель главного абонента находится рядом с коммутатором, в цепь реле в коммутаторе включается резистор R, падение напряжения на котором должно быть примерно равно падению напряжения в проводах управления абонентских линий. Конструктивно усилитель выполнен на отдельной плате, вмонтированной в корпус трансляционного громкоговорителя. Транзистор T3 устанавливается на радиаторе. Кнопка вызова K1 закрепляется па верхней стенке корпуса громкоговорителя.
Питание всех усилителей осуществляется от общего источника питания с напряжением 45—50 в (рис. 3). Мощность, потребляемая каждым усилителем, составляет 2,5 вт. Коэффициент трансформации силового трансформатора Тр2 равен 5,5 при питании от сети напряжением 220 в.

При значительном удалении абонентов от главного целесообразно в каждом усилителе установить свой источник питания. В этом случае количество проводов линии может быть уменьшено до трех.
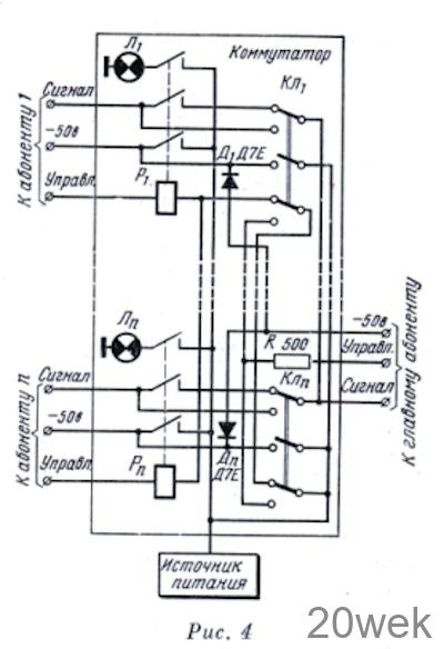
С целью предупреждения возможных наводок сигнальные линии желательно выполнять экранированным проводом. Экраны всех проводов соединяются и заземляются в одной точке внутри коммутатора. При четырехпроводной линии, применив в коммутаторе реле с тремя группами контактов и трехполюсные ключи (рис. 4), можно выключать питание усилителей в режиме молчания

От редакции. Недостатком описанного переговорного устройства является необходимость применения четырехпроводиых линий, что вызвано стремлением автора упростить схемы абонентских усилителей.
При значительных расстояниях между абонентами и их небольшом числе с целью уменьшения проводов линии до двух целесообразно применить указанные автором автономные источники питания абонентских усилителей и использовать одну пару проводов для передачи как речевого сигнала переменного тока, так и управляющего сигнала постоянного тока с последующим их разделением в абонентских устройствах.





