Радиола «Гамма»
Радио №2/1966, ст.40
Основные технические данные
Радиола «Гамма» состоит из унифицированного радиоприемника II класса, цветового устройства и универсального электропроигрывателя.
Приемник радиолы предназначен для приема сигналов с амплитудной и частотной модуляцией. Он рассчитан на работу в длинноволновом (150—408 кГц); средневолновом (525—1605 кгц) двух коротковолновых (3,95—7,4 Мгц; 9,36—12,1 Мгц) и ультракоротковолновом (65,8—73 Мгц) диапазонах.
Чувствительность приемника в ДВ, СВ, КВ — диапазонах 50—150 мкв, а в УКВ диапазоне — 2-20 мкв. Номинальная выходная мощность усилителя НЧ радиолы 1,5 вт. Диапазон эффективно воспроизводимых звуковых частот при грамзаписи и приеме ЧМ—80— 10000 гц, а при приеме амплитудно-модулированных сигналов 80—4000 гц.
Коэффициент нелинейных искажений всего тракта усиления по звуковому давлению в диапазонах ДВ, СВ, КВ при глубине модуляции 80% и номинальном звуковом давлении 0,6 н/м2 на частотах от 200 до 400 гц— не более 8%, свыше 400 гц — не более 7% , в диапазоне УКВ при девиации частоты 50 кгц и номинальном звуковом давлении на частотах от 200 до 400 гц не более 5% и свыше 400 гц — не более 4%. Радиола имеет три громкоговорителя: фронтальный — 4ГД-28 и два боковых —1 ГД-28, что обеспечивает высокое качество звучания.
Универсальный трехскоростной (78; 45; 33 1/3 об/мин) проигрыватель позволяет воспроизводить грамзапись как с обычных, так и с долгоиграющих пластинок. Цветовое устройство может работать как от электропроигрывателя, так и от радиоприемника. Питается радиола от сети переменного тока частотой 50 гц, напряжением 127 и 220 в. Потребляемая мощность не более 90 вт
Принципиальная схема
Радиоприемник радиолы «Гамма» выполнен по супергетеродинной схеме (рис. 1). Преобразователь частоты блока КСДВ собран на левой половине лампы Л1 типа 6П1П, а гетеродин на правой.

Усилитель ПЧ (465 кгц и 6,5 Мгц) собран на лампах Л2, Л3 типа 6К4П. Полосовой фильтр в анодной цепи лампы Л2 настроен на частоту 6,5 Мгц, а в анодной цепи лампы Л3 на частоту 465 кгц.
Амплитудный и дробный детектор выполнены на лампе Л4 типа 6Х2П. Детектированный сигнал амплитудной модуляции снимается с нагрузочного сопротивления шунтированного конденсатором С36- Детектированный сигнал частотной модуляции снимается с сопротивления R24, шунтированного электрическим конденсатором С37.
Напряжение АРУ с сопротивления R19 через фильтр C35 R19 С34 подается на сетки ламп Л3, Л2 и Л1. При приеме УКВ сигналов цепь АРУ отключается.
Преобразователь частоты блока УКВ собран на лампе Л1 типа 6НЗП. Преобразование происходит на второй гармонике гетеродина, что позволило значительно снизить его паразитное излучение (с 750 мкв до 150 мкв).
Усилитель НЧ трехкаскадный. Он собран на лампах 6Н2П и 6П14П. Потенциометр R2 регулирует тембр высших звуковых частот, а потенциометр R3— низших. Для уменьшения нелинейных искажений и получения необходимой частотной характеристики усилитель охвачен отрицательной обратной связью.
Напряжение обратной связи снимается с добавочной обмотки выходного трансформатора и подается в цепь катода лампы Л2 (блок УНЧ).
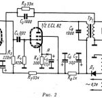
Блок цветового сопровождения «ЦС» собран на транзисторах П40 и П40А. Он состоит из трех каналов, на входе которых включены частотные фильтры. Первый фильтр Др1, С1 выделяет частоты 100—200 гц, второй Др2, С4, Др3, С5— 500—1000 гц и третий Др4 и С8 —220—10 000 гц (рис. 2).

Сигналы низкой частоты с выходов фильтров поступают на выпрямитель (Д1—Д3) и далее в отрицательной полярности на усилитель постоянного тока.
В коллекторную цепь транзисторов П40А включены управляющие обмотки магнитных усилителей Тр1 Тр2, и Тр3, которые насыщаются по каналу, выделившему сигнал соответствующей частоты. При этом значительная часть напряжения с обмотки силового трансформатора (точки «ед») оказывается на соответствующих лампочках.
Включение лампочек цветового сопровождения Л5, Л6, Л7, Л8, Л9, Л10 происходит через выключатель B1, блока цветового сопровождения.
Низшим частотам соответствуют лампочки с красным светофильтром, средним — с зеленым и высшим с синим.
Напряжение на вход блока подается со вторичной обмотки выходного трансформатора через потенциометр R5 — «яркость ЦС». При подаче на вход усилителя НЧ сигнала, равного 70 мв, на лампочках цветового сопровождения возникает напряжение, величины которого приведены в таблице 1.

Конструкция
Радиола «Гамма» (см. 4-ю страницу обложки) выполнена в настольном оформлении. Лицевая панель радиолы изготовлена из прозрачного литьевого полимера. Фронтальный громкоговоритель совмещен с экраном цветового устройства, работа которого просматривается через решетку в лицевой панели. Экран цветового устройства ячеечный, что позволяет получить наилучшие цветовые эффекты.

Монтаж радиолы выполнен на трех печатных платах из фольгированного гетинакса.
Намоточные данные катушек (рис. 3) и трансформаторов блока цветового сопровождения приведены в таблицах 2 и 3. В тех же таблицах приведены намоточные данные выходного и силового трансформаторов.

Блок цветового сопровождения смонтирован на фигурной скобе, на которой укреплены трансформаторы Тр1, Tp2 Тр3, регулятор яркости R5, печатная плата с монтажом, а также планка с контактами для включения блока в радиолу.
Монтажная схема печатной платы блока ЦС приведена на 4-й странице обложки. Буквой «Л» обозначен контакт, соответствующий контакту 1 на принципиальной схеме радиолы, к этому контакту припаян проводник от вывода переменного сопротивления R5.
Лампочки Л5, Л6, Л7 Л8, Л9, Л10 установлены на съемном держателе в стандартных патрончиках и включаются в блок 5-контактным разъемом (см. фото на обложке). Держатель в свою очередь вставляется внутрь радиолы через отверстие в дне футляра перед экраном цветового сопровождения.
Цветовые фильтры изготовлены из цветного органического стекла и наглухо закреплены перед экраном, что позволяет заменять лампочки, не разбирая радиолу.





