МНОГОКАНАЛЬНЫЙ ЭЛЕКТРОННЫЙ КОММУТАТОР
Е. ДОДОНОВ, Радио №3/1964, ст.50
Этот электронный коммутатор предназначен для одновременного исследования нескольких процессов на экране осциллографа. Схема его такова, что число коммутируемых каналов можно изменять. Частота коммутации четырехканального коммутатора 10 кгц. Эта частота связана с числом каналов обратной пропорциональной зависимостью. Для исследования процессов, частота которых равна частоте коммутации или близка к ней, предусмотрена плавная регулировка последней. В данном случае импульсы, гасящие электронный луч осциллографа во время переключения каналов, не нужны, так как время переключения каналов весьма мало. Возникающая при этом засветка экрана не мешает наблюдению процессов, а на экране импульсного осциллографа при нормальной яркости луча засветка не наблюдается. Это дает возможность использовать любой осциллограф. Амплитуда входного сигнала не менее 0,1 в при выходном напряжении около 6 в. Полоса пропускаемых частот 0— 20 кгц. Питается прибор от сети 220 в.
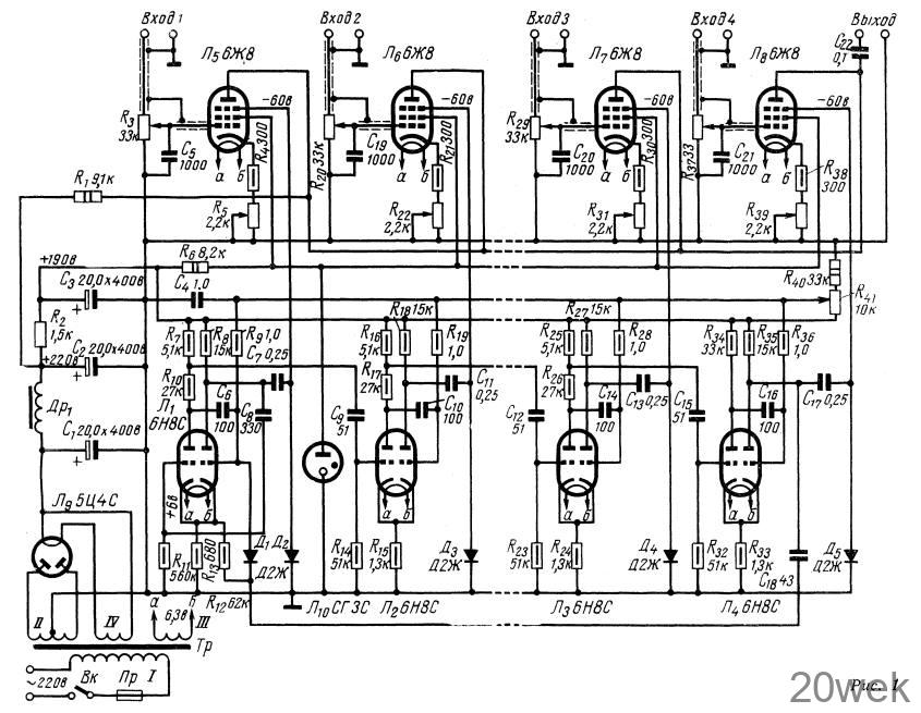
Принципиальная схема.
Электронный коммутатор состоит из электронных ключей и генераторной части. Генераторная часть электронного коммутатора выполнена на лампах 6Н8С и состоит из четырех триггерных ячеек с одним устойчивым состоянием. Все ячейки соединены последовательно, так что переброс одной из них в устойчивое состояние вызывает переброс следующей в неустойчивое. Вся цепь ячеек соединена в кольцо. Неустойчивый режим как бы передается от одного триггера к другому.

Для запуска такого генератора необходимы соответствующие импульсы. Роль генератора таких импульсов выполняет одна из ячеек (на лампе Л1). При отсутствии генерации кольцевой системы эта ячейка работает как релаксационный генератор, а в действующей системе — по принципу остальных ячеек. Величина сопротивления R13 в катодной цепи лампы Л1 подобрана так, что напряжение смещения, подаваемое на управляющую сетку левой половины лампы недостаточно для ее полного запирания. Дополнительное напряжение создается при протекании сеточного тока по цепи R11C8. При отсутствии генерации ток через конденсатор С8 не протекает, и дополнительное смещение отсутствует. Следовательно, оба триода лампы Л1 открыты, а так как эта триггерная ячейка вместе с конденсатором С8 представляет собой мультивибратор, то лампа будет генерировать. Постоянная времени цепи R11C8 подобрана так, чтобы до подачи напряжения с последней ячейки левый триод лампы Лi не успел открыться. Сработав один раз и запустив кольцевой генератор, эта ячейка в дальнейшем работает подобно остальным. Число всех ячеек в кольцевом генераторе равно числу коммутируемых каналов. С анодных нагрузок правых триодов каждой ячейки через разделительный конденсатор снимаются стробирующие импульсы.
Ключевая часть коммутатора собрана на лампах Л5—Л8. На управляющие сетки этих ламп подается исследуемое напряжение, а на защитные — стробирующие импульсы. Лампы Л5—Л8 отпираются только с поступлением стробирующих импульсов. Так как эти импульсы приходят поочередно, то и лампы отпираются и запираются поочередно. Лампы электронного ключа работают на общую нагрузку, напряжение с которой подается на осциллограф. Изображение можно перемещать по экрану, изменяя величины сопротивлений в цепях катодов ламп Л5—Л8.
Силовой трансформатор намотан на сердечнике из пластин Ш-32, толщина набора 42 мм. Обмотки содержат: I—860 витков провода ПЭЛ 0,35; II—2865 витков провода ПЭЛ-0,18; III—26 витков провода ПЭБД-1,7; IV—21 виток провода ПЭЛ-1,0. Сердечник дросселя фильтра набран из пластин Ш-19, толщина набора 25 мм, толщина воздушного зазора 0,1 мм. Обмотка дросселя содержит 4600 витков провода ПЭЛ-0,18.
Налаживание. Для налаживания коммутатора необходимо иметь осциллограф (желательно импульсный) и авометр с внутренним сопротивлением не менее 5000 ом/в. Налаживание прибора начинают с проверки напряжения питания. Анодное напряжение генераторной части при полном комплекте ламп не должно отличаться более, чем на 10% от указанного в схеме, в противном случае его необходимо подрегулировать изменением величины сопротивления R2. Напряжения на электродах ламп 6Н8С надо измерять при отсутствии генерации. Для этого вывод конденсатора C6 нужно отпаять. Работу лампы Л1 проверяют при разорванной связи с последней ячейкой (Д1С18). При этом лампа должна генерировать. Остальные ячейки проверяют следующим образом. Напряжение из катодной цепи лампы Л1 подают на зажимы внешней синхронизации осциллографа. Включают ждущую развертку с запуском от сигнала отрицательной полярности. Если амплитуда запускающего напряжения недостаточна, можно снять последнее с сопротивления R7. Импульс первой лампы должен совпадать по времени с началом развертки. Импульсы остальных ячеек должны отставать от начала развертки на сумму длительностей импульсов всех предыдущих ячеек. По окончании проверки последней лампы связь Д1С18 восстанавливают. Проверка выходных каскадов сводится к проверке отрицательного напряжения на защитных сетках и подбору сопротивления в цепи экранных сеток. Величина сопротивления указана в схеме для четырех каналов. При другом количестве каналов сопротивление R6 подбирают по току стабилизатора СГЗС. Во время налаживания коммутатор приходится часто включать и выключать, надо иметь в виду, что бросок тока при включении коммутатора с неостывшими катодами ламп может перебросить внеочередную ячейку, и работа прибора нарушится.





