Электроннолучевой осциллограф с трубкой 8Л029И
В. ПАВЛЮЧЕНКО, Радио №8/1966, ст.53
При конструировании описываемого осциллографа ставилась задача создать портативный прибор высокой чувствительности с большим входным сопротивлением, с широкой полосой исследуемых частот и равномерной частотной характеристикой.
С помощью такого осциллографа можно исследовать периодические процессы в частотном диапазоне 20 гц — 1,5 Мгц. Неравномерность частотной характеристики усилителя вертикального отклонения в этом диапазоне не выше ±1 дб. Чувствительность усилителя вертикального отклонения 250 мм/в, а усилителя горизонтального отклонения —25 мм/в. В приборе применена непрерывная развертка, нелинейность которой не превышает 15%. Частотный диапазон развертки от 20 гц до 158 кгц разбит на 5 поддиапазонов .
Входное сопротивление усилителя вертикального отклонения не менее 500 ком, входная емкость не более 50 пф. Входной делитель может ослаблять напряжение сигнала в 10 и 100 раз.
Используя внешнюю фазосдвигающую цепь и круговую развертку с модуляцией яркости луча, можно с большой точностью сравнивать кратные частоты, находящиеся в соотношении до 50 : 1.
Питание осциллографа осуществляется от сети переменного тока напряжением 127 или 220 в ±20%.
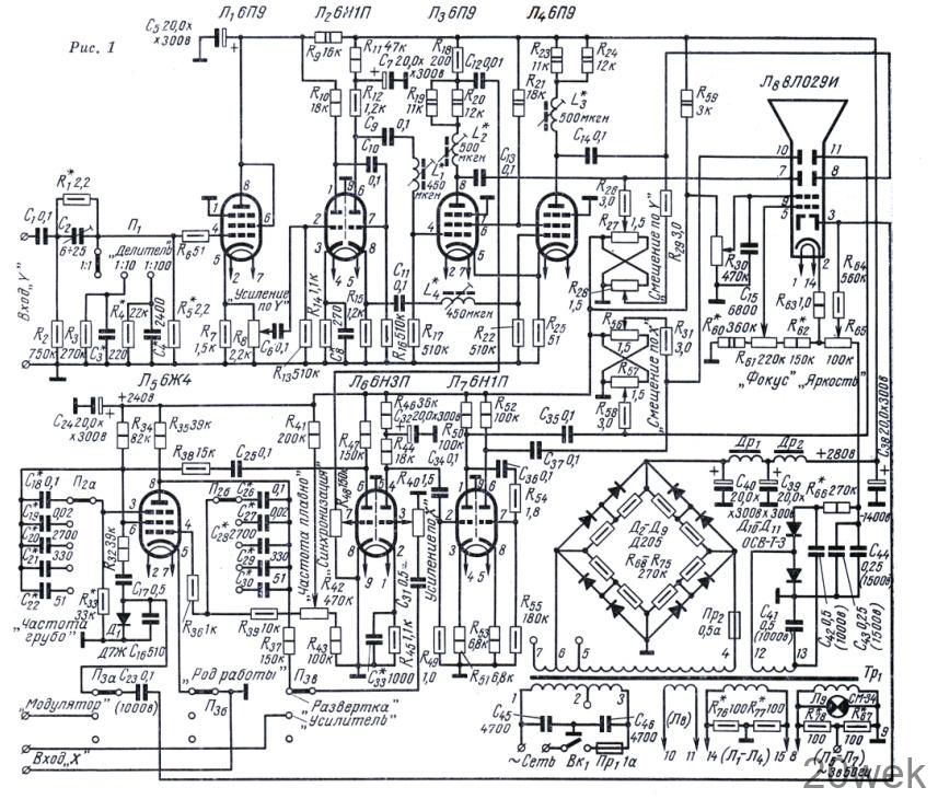
Принципиальная схема осциллографа показана на рис. 1. Усилитель вертикального отклонения имеет час- тотнокомпенсировакный ступенчатый делитель напряжений (1 : 1, 1 : 10 и 1 : 100). Равномерность частотной характеристики входного устройства в широком диапазоне частот достигается подбором емкости конденсаторов С2, С3 и С4.

Первый каскад усилителя собран на лампе Лг по схеме катодного повторителя, что позволило при высоком входном сопротивлении прибора использовать низкоомный плавный делитель напряжения Т?8. Конденсатор С 8 в катодной цепи лампы следующего каскада корректирует частотную характеристику усилителя вертикального отклонения в области высших частот. Для этой же цели в сеточных и анодных цепях двухтактного выходного каскада включены катушки индуктивностиL1—L4,
Усилитель горизонтального отклонения собран на правом триоде лампы Л6 и на лампе Л7. Конденсатор С33 служит для выравнивания частотной характеристики усилителя в области высших частот.
Генератор развертки Л5 собран по транзитронной схеме, имеет широкий диапазон генерируемых частот и хорошую форму пилы. Генератор развертки синхронизирован исследуемым напряжением, снимаемым с части анодной нагрузки (резистор R18) лампы Л3. Это напряжение усиливается левым триодом лампы Л6 и с ее анодной нагрузки (R47) подается на экранную сетку генератора развертки. Уровень синхронизации можно регулировать потенциометром R48. С помощью резистора R33 выбирают нижнюю границу частоты генератора развертки на первом диапазоне. Частоту колебаний генератора можно плавно менять потенциометром R42 на каждом из пяти диапазонов в следующих пределах: 20 гц — 60 гц, 60 гц — 380 гц, 380 гц — 3,2 кгц, 3,2 кгц — 26 кгц, 26 кгц — 158 кгц,
С выхода генератора развертки отрицательные импульсы через цепь R32 и C17 подаются на модулирующий электрод трубки для гашения линий обратного хода луча на экране трубки.
При большом соотношении кратных измеряемых частот используют метод- круговой развертки с модуляцией яркости луча, для чего на оба входа осциллографа («Вход У» и «Вход X») одновременно подают одинаковые по амплитуде напряжения известной частоты, сдвинутые по фазе на 90°. Последнее достигается с помощью фазосдвигающей цепи, а напряжение более высокой измеряемой частоты подается на вход «Модулятор». При этом на экране трубки появится эллипс. Регулируя усиле- низ по горизонтали и вертикали, необходимо добиться превращения эллипса в окружность.
Как только на вход «Модулятор» будет подано напряжение измеряемой частоты, на окружности появятся светлые пятна. Вращая ручки «Яркость» и «Фокус» осциллографа и подстраивая в небольших пределах частоты (низшую из сравниваемых) генератора, добиваются четкого и неподвижного изображения на экране.
Отношение сравниваемых частот определяется из следующих соображений. Луч делает один оборот за один период напряжения, поданного на входы осциллографа. Поэтому, если на окружности появилось, например, 10 пятен, значит за время одного оборота луча прошло 10 периодов измеряемого напряжения. Следовательно, частота измеряемого напряжения в 10 раз выше частоты напряжения эталонного генератора.
Описанный метод измерения частоты имеет недостаток. При соотношениях частот, отличающихся в два раза (например, 2 : 5 и 4 : 5), на экране появится одинаковая картина. На самом же деле в первом случае за два оборота луча на окружности появится пять меток, а во втором те же пять меток появятся уже за четыре оборота луча. Чтобы не допустить ошибки при измерении, необходимо проверять соотношение частот несколько раз при различных эталонных частотах. Практически величина измеряемой частоты в большинстве случаев приблизительно известна, и поэтому вероятность ошибки в два раза при измерении частоты данным методом весьма мала.
Схема фазосдвигающей цепи, используемой при измерении кратных частот методом круговой развертки, изображена на рис. 2. Для получения суммарного угла сдвига фаз, равного 90°, параметры обеих ВС-цепей должны быть одинаковы. Их определяют по формуле:

Чтобы повысить чувствительность усилителя по горизонтали, не увеличивая число радиоламп и не ухудшая частотную характеристику усилителя, вертикально отклоняющие пластины трубки, имеющие большую чувствительность, подключаются к выходу усилителя горизонтального отклонения.
Низковольтный выпрямитель сети питания осциллографа собран по мостовой схеме на диодах Д2 — Д9. Его выходное напряжение под нагрузкой около 280 в.
Высоковольтный выпрямитель собран по схеме удвоения на селеновых вентилях типа ОСВ-Т-3. С его выхода снимается -отрицательное напряжение — 1400 в.
В осциллографе имеется выход с контрольным напряжением«3 в 50 гц», которое снимается с части накальной обмотки трансформатора. Его можно использовать для приблизительного определения амплитуды исследуемого сигнала.
Настройка прибора. Регулировку прибора начинают с проверки питающих напряжений. Убедившись в их соответствии указанным на схеме величинам, приступают к регулировке системы управления электронным лучом.
Перед этим нужно удалить все радиолампы из ламповых панелей и, поочередно вращая по часовой стрелке ручки потенциометров «Яркость», «Смещение по Y» и «Смещение по X», проверить, изменяется ли при этом яркость свечения луча и переместится ли он снизу вверх и слева направо.
Подбором сопротивлении резисторов R60 и R62 добиваются наилучшей фокусировки луча при среднем положении ручки потенциометра R61 Перемещая луч из центра экрана по всей его поверхности с помощью потенциометра R30, ось которого выведена под шлиц, добиваются, чтобы луч не расфокусировался.
Отрегулировав управление электронным лучом, приступают к настройке генератора развертки, предварительно установив все лампы в ламповые панели. Переключатель П3 надо установить в положение «развертка», переключатель П1 — в положение «1 : 1», а П2 — в верхнее положение. Ручки «Усиление по X» и «Усиление по Y» поставить в положение, соответствующее максимальному усилению. При этом на экране должна появиться осциллограмма напряжения развертки и не должно быть никаких наводок. Настройка генератора сводится к выбору границ частотных диапазонов генератора. Соседние диапазоны обязательно должны иметь небольшое перекрытие по частоте.
Подавая от генератора синусоидальных колебаний напряжение частотой 20 гц и подбирая сопротивление резистора R33, устанавливают низшую частоту первого диапазона генератора развертки (по появлению на экране одного периода синусоиды). Потенциометр R48 («Синхронизациям) при этом должен быть полностью выведен, а R42 («Частота плавно») — установлен в положение, соответствующее минимальной частоте. Вращая ручку потенциометра «Частота плавно» по часовой стрелке до упора, по числу периодов синусоиды на экране определяют Высшую частоту первого диапазона. Далее изменяют частоту напряжения звукового генератора так, чтобы она была несколько ниже высшей частоты генератора развертки на первом диапазоне. Подбором емкостей конденсаторов С19 и С27 добиваются получения одной синусоиды на экране. При этом переключатель П2 стоит в положении, соответствующем второму диапазону развертки, а ручка «Частота плавно» находится в крайнем левом положении. Подобным же образом определяется и высшая частота генератора развертки на втором диапазоне.
Увеличение коэффициента перекрытия частот по диапазону с помощью изменения сопротивлений резисторов R30, R42 и R43 не рекомендуется, так как это приводит к снижению стабильности работы генератора и к некоторому ухудшению формы пилообразного напряжения. Каскад усиления напряжения, синхронизирующего частоту генератора развертки, а также цепь гашения обратного хода луча не требуют регулировки.
После настройки генератора надо снять частотную характеристику усилителей и скорректировать ее, если это необходимо» Коррекцию частотных характеристик и регулировку усилителей начинают с выходных каскадов. Регулировочные элементы указаны в предыдущем разделе описания, а методика налаживания усилителей подробно описана в журналах «Радио» и в специальной радиотехнической литературе. Закончив регулировку усилителей, проверяют и подстраивают входной делитель усилителя по вертикали. Коэффициент деления напряжений во всей полосе исследуемых частот должен быть постоянным. В заключение определяют чувствительность усилителя.
Описываемый осциллограф был настроен с помощью приборов АВО-5М, ЗГ-12 и ГСС-6 после их двадцатиминутного прогрева.
Конструкция и детали. Размеры осциллографа 205x287x290 мм, вес 11 кг. Смонтирован он на двух вертикальных симметричных шасси, скрепленных лицевой панелью и задней стенкой.

На одном шасси (рис. 3) расположены все лампы и детали усилителя горизонтального отклонения, генератора развертки и высоковольтного выпрямителя. На другом (рис. 4) — все лампы и детали усилителя вертикального отклонения, низковольтного выпрямителя и его фильтра. Лицевую панель (рис. 5), на которой смонтированы все органы управления осциллографом, можно закрыть съемной крышкой, прикрепляемой к кожуху пружинящими кнопочными защелками.

На задней стенке имеются зажимы для подключения осциллографа к сети, два держателя предохранителей, монтажная плата с конденсаторами С13, С14 и резисторами R26 R29 и силовой трансформатор.
Силовой трансформатор (от телевизора «Спутник-61») имеет короткозамкнутый виток из медного листа толщиной 2 мм. Его сердечник набран из пластин Ш-32, толщина набора 50 мм. Сетевая обмотка 1—2 содержит 300 витков провода ПЭЛ 0,41; обмотка 2—3 — 220 витков провода ПЭВ 0,35; повышающая обмотка 4—5—6—7— 700+50+50 витков провода ПЭВ 0,25; накальная 8—9 — 16 витков провода ПЭВ 1,16; обмотка для питания нити накала трубки 10—11 — 16 витков провода ПЭВ 0,69; высоковольтная 12—13 — 1500 витков провода ПЭВ 0,1; накальная 14—15 — 16 витков провода ПЭВ 1,35.
Обмотки 10—11 и 12—13 изолированы друг от друга и остальных обмоток тремя слоями лакоткани. Между сетевой и повышающей обмоткой расположен экран из медной фольги.
Обмотки дросселей фильтра Др1 иДр2 намотаны проводом ПЭВ 0,15 на сердечниках из пластин Ш-12 при толщине набора 20 мм. Они насчитывают по 3000 витков. Пластины собраны встык с зазором 0,2 мм.
Для защиты от воздействия магнитных полей электроннолучевая трубка закрыта двумя стальными экранами. Для удобства работы с осциллографом экран трубки заключен в тубус, и на него наложен прозрачный круг из органического стекла с масштабной сеткой. В приборе использованы резисторы типа ВС и МЛТ, конденсаторы типа МБМ и КСО, переключатель П2 типа 5П4Н (вторая плата его используется для монтажа конденсаторов С18 — С22 и С26 — С30), переключатели П1 и П3 типа ЗПЗН, потенциометры типа СП-2, типа II. Чтобы добиться плавной регулировки усиления по горизонтали, рекомендуется в качестве R40 применить потенциометр типа В. Потенциометры R5б — R57 и R27 — R28 спаренные. Катушки индуктивности L1 — L4 намотаны на каркасах диаметром 8 мм проводом ПЭЛШО 0,11 и имеют 210 витков. Намотка типа универсаль. Карбонильные цилиндрические сердечники СЦР-1Б позволяют изменять их индуктивность от 440 до 520 мкгн (рис. 6). Прибор заключен в дюралюминиевый кожух.

