АВОМЕТР НА ДВУХ ТРАНЗИСТОРАХ
Л. Могилевский, Радио №10/1964, ст.45
Прибор позволяет измерять напряжение, ток и сопротивление с достаточной для радиолюбительской практики точностью

Возможности прибора таковы: напряжение постоянного тока можно измерять от 100 мв до 1000 в (пределы измерения 1000 в, 250 в, 100 в, 25 в, 10 в, 100 лв), напряжение переменного тока — от 10 в до 1000 в (1000 в, 250 в, 100 в, 25 в, 10 в), постоянный ток — от 150 мка до 1 а (1 а, 250 ма, 100 ма, 25 ма, 5 ма, 150 мка), величины сопротивлений — от 10 ом до 20 Мом.
Входное сопротивление вольтметра постоянного тока в пределах измерения напряжения 10 в и 25 в — 150 ком!в, а в пределах 100 в, 250 в, 1000 в — 15 Мом. Входное сопротивление вольтметра переменного тока — около 3 ком/в. Частотный диапазон измерения переменного тока 50 гц—5 кгц.
Питается авометр от двух батарей ФБС напряжением 1,5 в каждая и потребляет ток 2,2 ма.
Вес прибора около 1 кг, размеры 130x205x58 мм.
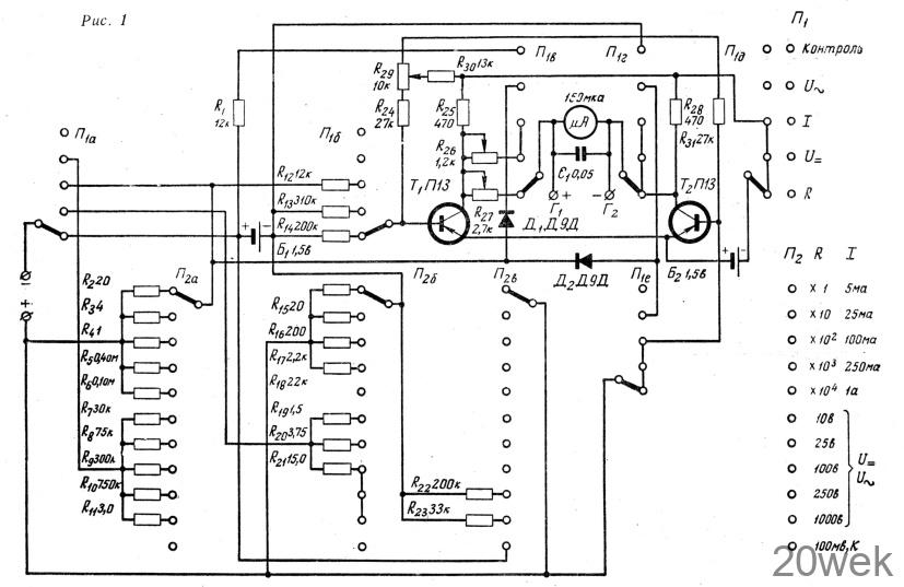
Принципиальная схема ампер- вольтомметра приведена на рис. 1. Постоянный ток, постоянное напряжение и сопротивление измеряют по мостовой схеме. Плечи моста составлены из сопротивлений транзисторов T1, Т2 и сопротивлений R25 и R28. В его диагональ включены микроамперметр ИТ (чувствительность 150 мка, внутреннее сопротивление 1500 ом) и переменное сопротивление R26 ИЛИ R27.

Переменным сопротивлением R29, ручка которого выведена на переднюю панель прибора, можно изменять токи базовых цепей транзисторов T1 и Т2. В результате этого мост оказывается сбалансированным, а следовательно, стрелка микроамперметра отклоняется на нулевое деление шкалы.
Полное отклонение стрелки индикатора происходит при токе около 5 мка, однако с помощью переменных сопротивлений R26, R27 чувствительность его ухудшена до 6—8 мка. Шкала прибора практически линейна во всем диапазоне измерения.
При измерении сопротивления переключатель П1 устанавливают в нижнее (по схеме) положение. Ток протекает по цепи: положительный полюс батареи Б1, сопротивление Rх, подключенное к входным зажимам, измерительный мост, сопротивление /R14, отрицательный полюс батареи Б1. Фактически измеряется падение напряжения на сопротивлении Rx, которое пропорционально величине этого сопротивления.
Градуировка шкалы омметра совпадает с градуировкой шкалы авометра ТТ-1.
Прежде чем приступать к любому измерению, стрелку микроамперметра устанавливают на нулевое деление при разомкнутых входных зажимах. Для этой цели служит потенциометр R29. Затем (при измерении сопротивлений) добиваются отклонения стрелки на последнее деление шкалы (сопротивление R27).
Перед началом измерения постоянного тока или напряжения прибор калибруют (предварительно установив стрелку на нулевое деление). При этом переключатель П1 ставят в положение «контроль» и проверяют напряжение батареи Б1 непосредственно по индикатору. Затем переключают П1 в положение «U =», а переключатель П2 — в положение «1000 в» и добиваются отклонения стрелки микроамперметра на нулевое деление (с помощью R29).
Переводят П2 в положение «к» и с помощью переменного сопротивления R26 добиваются того же показания прибора, какое было, когда П1 находился в положении «контроль». Когда П1 стоит в положении «контроль», а П2 — в положении «к», следует пользоваться шкалой 2 в. Когда переключатель П1 находится положении 1, а П2 в положении «к», то прибор измеряет постоянное напряжение до 100 мв.
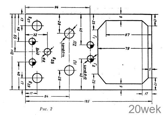
Конструкция и детали. Авометр смонтирован в деревянном ящике. Все ручки управления размещены на передней панели (рис. 2). В приборе использованы транзисторы П13—П16 с коэффициентом усиления по току 50—70. Потенциометры R27, R29 типа СП, R26—СПО. Постоянные сопротивления типа МЛТ, причем они составлены из нескольких сопротивлений (двух-трех). Переключатели П1 и П2 с керамическими платами, первый на 5, второй на 11 положений.

Налаживание. Оно сводится к подбору величины сопротивления Rзо, от которого зависит напряжение на коллекторах транзисторов Т1 и Т2. Затем эталонным прибором измеряет напряжение батареи Б1 и подбором сопротивления R1 отмечают это напряжение на шкале микроамперметра налаживаемого прибора, то есть калибруют прибор. Калибровка описана выше.
После этого, подавая на вход прибора различные напряжения и подбирая величины сопротивлений (R19—R23) делителя напряжения вольтметра постоянного тока, уточняют предельные значения его шкал.
При налаживании омметра к входным зажимам подключают эталонное сопротивление 200 ком. Изменяя величину сопротивления R14, добиваются отклонения стрелки индикатора на среднее деление шкалы (переключатель П2 стоит в положении «Х104»). Предварительно устанавливают стрелку на нулевое деление.
Налаживание амперметра состоит в том, что с помощью сопротивления R12 уточняют границы предела измерения 100 ма и подбирают сопротивления шунтов. Налаживание вольтметра переменного тока сводится к подбору сопротивлений R7—R11 делителя напряжения.
Положение U ∼ переключателя П1 соответствует выключению прибора, так как при этом измерительный мост обесточен.





