УСИЛИТЕЛЬ ДЛЯ МАГНИТОФОНА
В. ЛЬВОВ, В. СТРАШЕВСКИЙ, Радио №8/1967, ст.39
Усилитель рассчитан на работу от звукоснимателя, детектора радиоприемника, различных типов магнитофонов и других источников звукового сигнала. Чувствительность его 220 мв. Выходная мощность 6 вт при коэффициенте нелинейных искажений 2% , и сопротивлении нагрузки 6+12 ом. Уровень шума на выходе усилителя не превышает 10 мв. Частотный диапазон сквозного канала лежит в пределах от 30 до 12 000 гц с завалом на краях не более 3 дб. Усилитель имеет два регулятора тембра, которые позволяют регулировать усиление в области низших и высших звуковых частот в пределах +10 дб. Ток покоя 7 + 10 ма, максимальный потребляемый ток при номинальной мощности не превышает 350 ма.
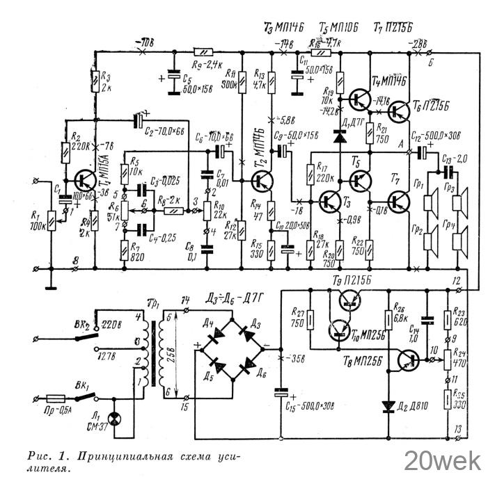
Принципиальная схема усилителя
Усилитель НЧ, схема которого приведена на рис. 1, имеет четыре каскада предварительного усиления и один каскад усиления мощности.

Входное напряжение с движка регулятора громкости R1 через конденсатор С1 поступает на базу транзистора Т1 первого каскада предварительного усиления. Транзистор включен по схеме с общим эмиттером и работает в режиме незначительного усиления по напряжению. Положение рабочей точки транзистора устанавливается резистором R2. Включение в эмиттер транзистора Т1 резистора R4 позволило поднять входное сопротивление каскада до 45 ком. С резистора коллекторной нагрузки Rз напряжение звуковой частоты поступает на элементы регулировки тембра. Цепь R5, R6, R7, C3, C4, регулирует частотную характеристику усилителя в области низших звуковых частот, а цепь С7, R10, С8 — в области высших звуковых частот.
Из цепей регулировки тембра напряжение звуковой частоты через конденсатор C6 поступает на базу транзистора второго каскада предварительного усиления Т2. Транзистор Т2 включен по схеме с общим эмиттером. Рабочая точка определяется смещением, устанавливаемым делителем R11, R12. Каскад охвачен отрицательной обратной связью по постоянному и переменному токам. Обратная связь по переменному току увеличивает входное сопротивление каскада до 3,5 ком’, по постоянному току улучшает температурную стабилизацию каскада. С резистора коллекторной нагрузки R13 напряжение звуковой частоты через конденсатор С9 поступает на базу транзистора Т3 третьего каскада предварительного усиления. Положение рабочей точки определяется сопротивлением резисторов делителя R17, R18. Транзистор Т3 включен по схеме с общим эмиттером. Этот каскад также охвачен отрицательной обратной связью, что уменьшает нелинейные искажения и стабилизирует его работу С резистора коллекторной нагрузки этого каскада R19 напряжение звуковой частоты поступает На эмиттерные повторители, собранные на транзисторах T4, Т5, и далее на выходной каскад, собранный по двухтактной бестрансформаторной схеме на транзисторах Т6 и Т7. Работает каскад усиления мощности в режиме АВ. Ток покоя зависит от смещения между базами транзисторов T4, Т5, которое определяется сопротивлением диода Д1 в прямом направлении.
Симметрию плеч каскада усиления мощности можно отрегулировать резистором R17. Чтобы облегчить температурный режим работы транзисторов T6, Т7, их располагают на теплоотводах площадью 100-150 см2. Нагружен усилитель на акустическую колонку с сопротивлением звуковых катушек на частоте 1000 гц около 6 ом, В колонке стоят четыре последовательно соединенных громкоговорителя: два низкочастотных типа 4ГД-1 и два высокочастотных 1ГД-2.
С целью уменьшения нелинейных искажений предоконечный и оконечный каскады усиления охвачены отрицательной обратной связью, напряжение которой через резистор R17 подводится к базе транзистора Т3.
Питается усилитель от источника напряжением 28 в. Блок питания состоит из понижающего трансформатора Тр1 выпрямителя, фильтра сетевого питания (С15) и стабилизатора напряжения. Напряжение стабилизации можно изменять от 15 до 35 в потенциометром R24. Транзистор T9 необходимо укрепить на теплоотводе площадью не менее 80 см2. Для предотвращения возбуждения усилителя по низкой частоте и снижения уровня фона в схему введены развязывающие цепочки R9, С5 и R16, С11.
Конструкция и детали Усилитель с блоком питания смонтирован в металлическом корпусе размерами 205X85X180 мм. Монтаж выполнен на двух печатных платах. На передней стенке шасси (рис. 2) закреплены потенциометры регуляторов тембра и усиления, лампочка сигнализации и выключатель питания сети. На задней стенке шасси закреплены гнезда «Вход» и «Выход», предохранительное гнездо и переключатель напряжения сети. На вертикальной связывающей стенке установлен силовой трансформатор Тр1 и конденсатор фильтра С15 (см. рис. 3).

Размеры отдельных элементов шасси показаны на рис. 4. Передняя и задняя стенки изготовлены из дюралюминия толщиной 2,04-3,0 мм, а остальные детали — из листового алюминия.

Монтажные печатные платы и расположение на них деталей показаны на рис. 5 и 6. Изготовление печатных плат неоднократно описывалось на страницах журнала «Радио».


Силовой трансформатор самодельный, сердечник использовался от выходного трансформатора магнитофона «Яуза-5». Намоточные данные его приведены в табл. 1. Переключателем сети служит тумблер на два положения.

Конденсаторы и резисторы могут быть любого типа с отклонением от номинала ±20%. Транзисторы для усилителя необходимо отобрать согласно табл. 2.

Налаживание
Налаживание усилителя следует начать с проверки работоспособности блока питания, а установку режимов — с каскада усиления мощности. Резистором R17 в точке A (см. схему на рис. 1) устанавливают напряжение, равное половине напряжения питания. Это обеспечивает симметрию плеч двухтактного каскада мощности. Особое внимание следует обратить на установку смещения между базами транзисторов T4 и Т5, так как его величина сильно влияет на нелинейные искажения и экономичность усилителя. Правильность выбора смещения можно проконтролировать по току, потребляемому усилителем без сигнала, который не должен превышать 7 -10 ма. Устаиовка режимов каскадов предвари предварительного усиления в режиме молчания производится подбором сопротивлений резисторов R2(T1), R11, R12 (T2) ‘
Для проверки качества работы всего усилителя на его вход необходимо подать напряжение от звукоснимателя или трансляционной сети. Напряжение трансляционной сети подается на входные гнезда через резистор сопротивлением 1—2 Мом, а параллельно входным гнездам включается резистор с сопротивлением 15-30 ком. При любом положении регуляторов усилитель не должен возбуждаться.
Лучше всего при налаживании усилителя воспользоваться генератором, осциллографом и ламповым вольтметром. Перед налаживанием усилителя акустическую колонку необходимо отключить к заменить ее эквивалентным сопротивлением, рассчитанным на мощность рассеивания не менее 10 вт. От коллектора транзистора Т2 отключают конденсатор C9 и на базу транзистора Т3 подают сигнал частотой 1000 гц, обеспечивающий на выходе усилителя (эквивалент нагрузки) напряжение звуковой частоты 6 в. Форму выходного сигнала пропросматривают на экране осциллографа, включенного параллельно эквиваленту нагрузки. Если форма синусоиды будет сильно искажена, следует подобрать транзисторы T4, Т5 или T6, Т7, а также резисторы R17, R18, диод Д1. При этом контролируется величина тока, потребляемого оконечным каскадом. При максимальной выходной мощности он не должен превышать 350 ма. Правильно налаженный выходной каскад должен симметрично ограничивать положительную и отрицательную полуволны синусоиды сигнала при подаче на вход заведомо большого сигнала. Симметрия устанавливается резистором R17. Наладив выходной каскад, конденсатор С9 подсоединяют к коллектору транзистора T2 и на вход усилителя подают напряжение порядка 180±200 мв частотой 1000 гц. Форму выходного напряжения контролируют по экрану осциллографа. Обычно сигнал не искажается в первых каскадах усиления, все искажения вносит, как правило, выходная ступень. Поэтому предварительные каскады не требуют налаживания, за исключением установки режимов по постоянному току.
