ТРАНЗИСТОРНЫЙ ЭЛЕКТРОТЕРМОМЕТР
Е. Красунцев, Радио №4/1965, ст. 47
В последнее время для создания транзисторных электротермометров используется один из существенных недостатков транзисторов — зависимость их параметров от температуры. При этом наиболее эффективными оказываются приборы, принцип действия которых основан на зависимости падения напряжения на переходе база — эмиттер от температуры.
Исследования показывают, что при увеличении температуры эмиттерного перехода на 1° С падение напряжения на нем уменьшается на 2,0—2,5 мв. Эти изменения напряжения вызывают соответствующие изменения тока базы. Последние усиливаются самим транзистором и создают падение напряжения на нагрузке коллектора, изменяющееся в соответствии с изменением температуры транзистора. Это напряжение и является мерой температуры.
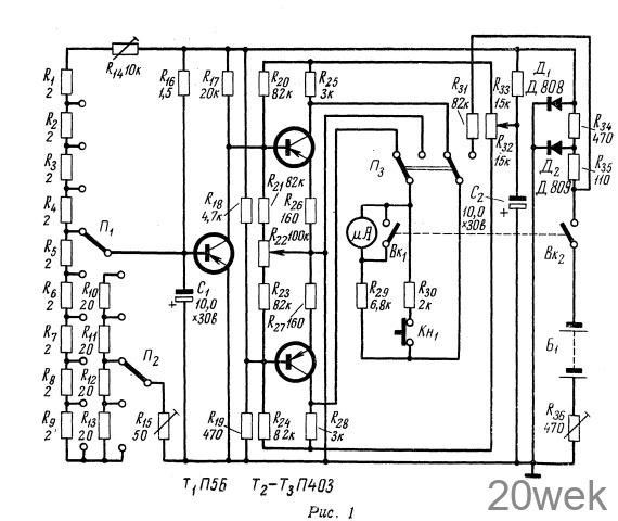
По этому принципу и работает транзисторный электротермометр, схема которого приведена на рис. 1. Он предназначен для измерения температуры горных пород, обладает высокой чувствительностью и удобен для работы в шахтных условиях, поскольку не содержит чувствительного гальванометра.

Датчиком температуры в приборе служит германиевый транзистор Т1 который прикреплен к концу хлорвиниловой трубки длиной около 2 м. Транзистор соединен с прибором тремя гибкими проводниками, помещенными в трубку.
Напряжение смещения на базу транзистора T1 подается с делителя R1—R15. Напряжение, снимаемое с коллекторной нагрузки R17 транзистора T1, подается на усилитель постоянного тока, собранный на транзисторах Т2, Т3. Величина этого напряжения, как указано выше, изменяется в соответствии с изменением температуры транзистора.
С делителя напряжения R18 R19, на вход усилителя постоянного тока, подается постоянное напряжение 0,75 в. Следовательно, вольтметр измеряет разность напряжений, снимаемых с коллекторной нагрузки транзистора Т1 и с делителя R18, R19
Усилитель постоянного тока рассчитан так, чтобы полное отклонение стрелки микроамперметра происходило при изменении температуры транзистора на 1° С.
Чтобы расширить диапазон измеряемых температур, предусмотрено ступенчатое изменение напряжения смещения на базе транзистора Т1 с помощью переключателей П1 и П2, причем положение переключателя П1 соответствует изменению температуры в единицах, а П2 — в десятках градусов. Диапазон измеряемых температур 0—50° С
При помощи переменных сопротивлений R14 и R15 устанавливают границы диапазона измеряемых температур, а также начальное смещение на базе транзистора, соответствующее началу диапазона. Это делается один раз, при налаживании прибора. Каскад усилителя постоянного тока охвачен глубокой последовательной (R26—R27) и параллельной (R2о— R24) отрицательной обратной связью. Введение отрицательной обратной связи значительно повышает температурную стабильность усилителя, хотя и снижет его коэффициент усиления. Снижение коэффициента усиления усилителя в данном случае не имеет большого значения, так как оно может быть компенсировано подбором соответствующих транзисторов. К тому же для чувствительности прибора 100—150 мкА/°C достаточно усиление 10—20. Повышению температурной стабильности усилителя способствует также максимально возможное увеличение сопротивления фильтра R33 С2, через который подается питание на усилитель.
Транзисторы Т2, Т3 подобраны с весьма малым разбросом параметров. Желательно, чтобы у отобранной пары транзисторов изменения Iкон в зависимости от температуры были одинаковыми. При изготовлении прибора транзисторы Т2 и Т3 помещают в своеобразный термостат, состоящий из двух медных массивных коробок, вставленных одна в другую и изолированных друг от друга асбестовой прокладкой.
Потенциометры R22 R32 предназначены для балансировки при налаживании прибора. При этом П3 переводят в левое положение и добиваются нулевого показания микроамперметра при разомкнутом входе усилителя с помощью потенциометра R22 и при замкнутом накоротко — с помощью потенциометра R32. Такую регулировку повторяют до тех пор, пока стрелка микроамперметра не будет оставаться на нулевой отметке, как при разомкнутом, так и при замкнутом входе усилителя.
Прибор питается от батареи Б1, состоящей из четырех батарей КБС- Л-0,5. Напряжение питания стабилизировано кремниевыми стабилитронами Д808 и Д809. Стабилитроны Д1 и Д2 подобраны так, что напряжения стабилизации у них различаются всего на 1 —1,5 в при выходном напряжении около 7,5 в, чем достигается весьма высокая степень стабилизации при уменьшении напряжения батареи до 9—10 в.
Переменное сопротивление R36 цепи питания включено для ограничения тока, протекающего через стабилитроны при смене батарей. При помощи этого сопротивления устанавливают такое напряжение питания, при котором ток через диоды равен 5—6 ма. Величина этого напряжения контролируется стрелочным прибором при переключении тумблера П3 в правое положение (положение «контроль»). По мере уменьшения емкости батареи Б1 сопротивление R36 уменьшается.
Во избежание перегрузки микроамперметра в случае, если переключатель П2 находится в положении, не соответствующем измеряемой температуре, микроамперметр зашунтнрован сопротивлением R30. Выключатели Вк работают таким образом, что когда Вк1 включается, Вк2 выключается.
В тех случаях, когда точность измерения температуры 0,1—0,2 град. достаточна, значительно необходимо постоянного торную цепь транзистора Т1 и делитель напряжения R18 R19 c соответствующей парой контактов переключателя П3 (положение «измерение»),





