Стабилизаторы напряжения с защитой от коротких замыканий (часть 2)
В. Бычков, Радио №9/1964, ст.45
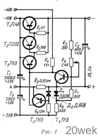
На рис. 1 показана схема стабилизатора, защищенного от короткого замыкания. Защита заключается в том, что при перегрузке или коротком замыкании ток нагрузки стабилизатора ограничивается.

Падение напряжения на сопротивлении R8, зависящее от тока нагрузки, сравнивается с опорным напряжением на стабилитроне Д2. Если ток нагрузки стабилизатора превысит номинальное значение, то первое напряжение превысит второе. В этом случае транзистор Т5 открывается и шунтирует усилитель напряжения на транзисторе T4 В результате этого напряжение на базе первого каскада усилителя тока (Тз) уменьшается, и в конечном итоге увеличивается сопротивление регулирующего транзистора T1.
При перегрузке или коротком замыкании регулирующий транзистор не запирается, а лишь ограничивает ток в нагрузке. Это можно расценивать как недостаток, тем более, что при перегрузке транзистор должен выдерживать номинальную мощность, равную Р=Iном*Uном.
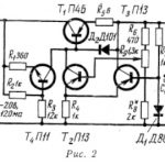
Второй стабилизатор (рис. 2) свободен от этого недостатка. Он защищен от короткого замыкания несколько другим способом. Выход усилителя постоянного тока при перегрузке или коротком замыкании шунтируется, что приводит к запиранию регулирующего транзистора. При этом мощность рассеивания на транзисторе значительно меньше номинальной. Время выключения стабилизатора 100—150 мксек.

Работой транзистора защиты Т5 управляет суммарное напряжение, состоящее, из трех напряжений: падения напряжения на R10, зависящего от выходного напряжения стабилизатора; падения напряжения на R8 зависящего от тока нагрузки; напряжения на стабилитроне Д2 (это напряжение постоянно). На базу транзистора Т5 подается напряжение Uб= UR10—(Ur8+UД2). С ростом тока нагрузки стабилизатора растет падение напряжения на сопротивлении R8. При токе нагрузки меньше допустимого UR10>UR8+UД2. В этом случае на базу транзистора Т5 подается положительное напряжение Uб, которое запирает его. Если ток нагрузки стабилизатора превысит допустимый, то транзистор защиты откроется, так как сумма напряжений Ur8+ UД2 станет больше напряжения Ur10 из-за увеличения напряжения на сопротивлении R8. Открываясь, транзистор Т5 шунтирует выход усилителя напряжения, напряжение на базе первого каскада усилителя тока уменьшается, в результате чего сопротивление перехода эмиттер—коллектор регулирующего транзистора увеличивается. Последнее обстоятельство приводит к уменьшению выходного напряжения стабилизатора. При этом падение напряжения на сопротивлении R10 уменьшается, а U6 еще больше увеличивается. Весь этот процесс проходит лавинообразно. Регулирующий транзистор запирается, и напряжение на выходе стабилизатора падает до минимума. Напряжение на сопротивлениях R8 и R10 падает, и транзистор защиты поддерживается открытым напряжением на стабилитроне Д2.
После устранения перегрузки или короткого замыкания стабилизатор напряжения вводят в действие кнопкой Кн1. При нажатии кнопки конденсатор Сз шунтируется. Как только кнопка вернется в прежнее положение, конденсатор заряжается через сопротивление R9 Пока напряжение на конденсаторе не достигнет определенной величины, напряжения на стабилитроне Д2 не будет. При отсутствии напряжения на стабилитроне Д2 транзистор Т5 запирается, и стабилизатор включается.
Если перегрузка или короткое замыкание не были устранены, а кнопка нажата, то действие защиты не прекращается. Защита сработает и при отсутствии напряжения на стабилитроне Д2 (но только ограничит ток), а с появлением этого напряжения выключит стабилизатор.
Если при перегрузке или коротком замыкании напряжение на стабилитроне Д2 отсутствует, сраниваются напряжения UR8 и UR10 Разность этих напряжений подается через сопротивление R11 на базу транзистора Т5, последний открывается и ограничивает ток нагрузки стабилизатора. Сопротивление R10 выбирается из расчета падения на нем 0,5—1 в при допустимом токе стабилизатора. Сопротивление R10 определяется из условия Uб = UR10 — (UR8+ Uд2)= 0. Это равенство выполняется при подходе к порогу срабатывания защиты. При этом транзистор Т4 закорочен, а ток делителя R10, R12 в 10 раз превышает ток, протекающий по сопротивлению нагрузки R4 усилителя напряжения. Если сопротивление R10 переменное, то можно в широких пределах изменять порог срабатывания защиты. Сопротивление R11 выбирается равным 200—300 ом.
Сопротивление R9 должно быть таким, чтобы при минимальном напряжении сети и номинальной нагрузке через стабилитрон Д2 протекал ток 2—3 ма. Следует проверить, не превышает ли ток стабилитрона Д2 допустимого значения, если напряжение сети изменяется на 10—20%, а стабилизатор работает в условии холостого хода. Если ток будет больше допустимого, то следует взять диод Дз с меньшим напряжением стабилизации. Если это не устраняется и в случае применения стабилитрона Д808, то необходимо питать эту цепь от дополнительного источника с большим напряжением, чем напряжение выпрямителя стабилизатора. Практически это может быть, когда напряжение выпрямителя стабилизатора меньше 11—12 в.
Первую схему защиты можно использовать в стабилизаторах с выходным напряжением до 5 в без существенной перегрузки регулирующего транзистора при коротком замыкании. Вторую можно применить в стабилизаторах с выходным напряжением от 5 до 35 в. Рекомендуется применять составные регулирующие транзисторы с допустимым напряжением эмиттер-коллектор, превышающим напряжение выпрямителя стабилизатора. Допустимое напряжение эмиттер-коллектор транзистора защиты должно быть больше выходного напряжения стабилизатора.





