ПРОСТАЯ ФОТОВСПЫШКА
Е. Борисов (Радио №2/1963 ст.29)
Транзисторные преобразователи * напряжения, применяемые для питания фотовспышек от низковольтных батарей, имеют один существенный недостаток: после того, как конденсатор вспышки заряжен и уже готов к действию, через преобразователь продолжает течь так называемый ток холостого хода. В результате непроизводительно расходуется энергия батареи питания. Величина этого тока может доходить до 300—350 ма. Избавиться от этого недостатка можно, применяя схемы со срывом генерации в преобразователе после заряда конденсатора. Однако в этом случае напряжение на конденсаторе из-за его саморазряда будет постепенно уменьшаться, и, следовательно, энергия вспышки будет сильно зависеть от времени между срывом генерации и моментом съемки.
Полностью свободны от этих недостатков электронные вспышки с автоматическим подзарядом конденсатора. В них после заряда конденсатора до номинального напряжения происходит срыв генерации в преобразователе, и ток, потребляемый им от батарей, резко падает; после того, как напряжение на конденсаторе из-за его саморазряда или в результате вспышки станет ниже определенного предела, генерация в схеме возобновляется, и конденсатор подзаряжается.
В большинстве подобных преобразователей для срыва генерации используются относительно сложные схемы на транзисторах. В предлагаемой же фотовспышке для этой цели использовано поляризованное реле. Такая схема содержит минимум деталей, очень проста в налаживании и надежно работает в широком диапазоне температур. Применение поляризованного реле допускает независимую регулировку как верхнего, так и нижнего пределов напряжений, при которых происходит срыв и возобновление колебаний.
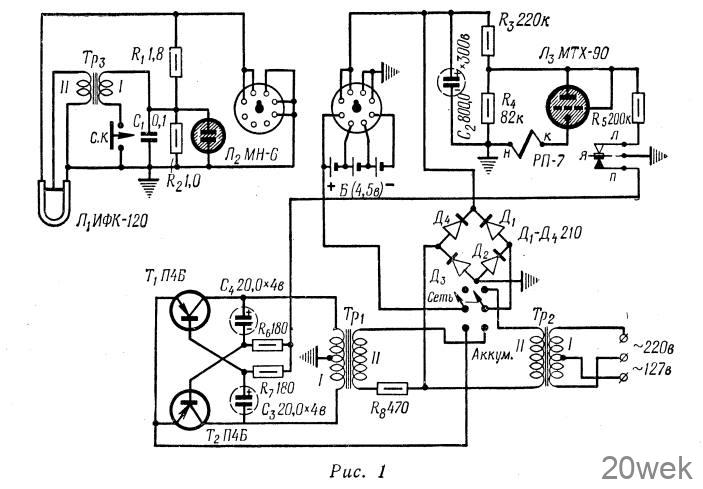
Принципиальная схема фотовспышки приведена на рис. 1. Преобразователь напряжения собран по схеме симметричного мультивибратора на транзисторах 7Т и Гг. Преобразователь, собранный по такой схеме, прост в налаживании, некритичен к данным повышающего трансформатора, в нем хорошо возбуждаются колебания. Кроме того, по сравнению с преобразователями, собранными по схеме блокинг-генератора, мультивибратор имеет меньшую величину тока холостого хода и повышенный кпд.

Питание мультивибратора осуществляется от батареи, состоящей из трех банок серебряно-цинковых аккумуляторов типа СЦ-3. Для того, чтобы каждую банку аккумулятора можно было бы заряжать отдельно во избежание перезаряда какой-нибудь банки при их одновременной зарядке в последовательном соединении, выводы всех банок аккумулятора подсоединены к панельке от 8-штырьковой радиолампы. Эта же панелька используется и для подключения к фотовспышке осветительного блока, состоящего из лампы ИФК-120 с устройством поджига. Включение преобразователя производится автоматически при подсоединении фишки осветительного блока к панельке. Тумблер на блоке преобразователя в этом случае должен быть установлен в положение «Аккум.». Переключение этого тумблера в положение. «Сеть» дает возможность питать фотовспышку от сети переменного тока напряжением 127 или 220 в через трансформатор Грг. Для питания фотовспышки можно использовать две батареи для карманного фонаря, соединенные параллельно и устанавливаемые вместо аккумуляторов (размер двух батарей КБСЛ-0,5 примерно равен размеру трех банок аккумуляторов).
Устройство автоматического подзаряда конденсатора работает следующим образом. Когда напряжение на конденсаторе С2 достигнет 300 в, зажигается безнакальный тиратрон МТХ-90, подключенный к делителю Rз R4, и срабатывает реле РП-7. При этом оно своими контактами разрывает цепь базы транзисторов мультивибратора, срывая генерацию, и шунтирует сопротивлением R5 нижнее плечо делителя. Без сопротивления R5 гашение тиратрона МТХ-90 (а следовательно, и подзаряд конденсатора) произошло бы только при снижении напряжения на конденсаторе до 170 в, так как потенциалы зажигания и гашения МТХ-90 по поджигающему электроду соответственно равны 90 и 50 в. Подключение же этого сопротивления уменьшает напряжение на тиратроне и позволяет изменением величины сопротивления установить значение минимального напряжения на накопительном конденсаторе С2 в пределах 270— 290 в. При разряде конденсатора до этого напряжения (для величин сопротивлений, приведенных на принципиальной схеме, он равен 270 в) МТХ-90 гаснет, якорь реле РП-7 перебрасывается и конденсатор С2 подзаряжается до напряжения 300 б.
Для индикации заряда конденсатора использована неоновая лампа МН-6, включенная по схеме релаксационного генератора. Достоинство такой схемы в том, что по частоте вспышек этой лампы можно судить о величине напряжения на конденсаторе. Сопротивления делителя R1 R2 подобраны так, чтобы при напряжении на конденсаторе равном 300 в отдельные вспышки сливались в непрерывное свечение лампочки.
При питании фотовспышки от аккумулятора максимальный ток, потребляемый преобразователем в первые секунды заряда, может доходить до 3—3,5 а. После срыва генерации этот ток уменьшается до 12 ма. Время заряда конденсатора при этом не превышает 8 сек. При питании преобразователя от двух батарей для карманного фонаря время заряда увеличивается до 12—15 сек.
В мультивибраторе применены транзисторы П4Б. Можно применить и другие транзисторы типа П4. Выпрямитель собран на кремниевых диодах Д210. Их можно заменить диодами Д209, Д7Ж или Д7Е.
Вместо реле РП-7 возможно применение и реле РП-5, правый контакт которого регулируется так, чтобы в обесточенном состоянии он был замкнут с якорем. Обмотка реле должна иметь не менее 15 000 витков. В данной конструкции установлено реле РП-5, первая и вторая обмотки которого соединены последовательно, а контакты отрегулированы, как описано выше. Так как мощность, разрываемая контактами реле, невелика (90 ма, 4,5 в), срок службы реле соизмерим со сроком службы остальных деталей схемы.
Безнакальный тиратрон МТХ-90 можно заменить неоновой лампочкой 95СГ-9 без всякого изменения схемы. Можно применить и любую другую неоновую лампочку, подобрав величину такой, чтобы лампочка зажигалась при напряжении на конденсаторе равном 300 в. Если при этом не будет срабатывать реле, необходимо несколько уменьшить величины R3 и R4, сохранив между ними найденное соотношение. После этого подбором величины Rs добиваются, чтобы неоновая лампочка гасла при таком напряжении на конденсаторе, которое выбрано как минимально допустимое.
Трансформатор Тр1 выполнен на тороидальном сердечнике из пермаллоя 79НМ. Сердечник имеет следующие размеры: наружный диаметр-40 мм, внутренний — 25 мм, высота — 6 мм. Обмотка I содержит 20+20 витков провода ПЭЛ 0,51, обмотка II — 1800 витков провода ПЕЛ 0,1. Трансформатор Тр2 намотан на тороидальном сердечнике из стали ЭЗЮ(ХВП). Наружный диаметр — 50 мм, внутренний — 30 мм, высота — 10 мм. Обмотка I имеет 3530+ 2600 витков провода ПЭЛ 0,12, обмотка II —6500 витков того же провода.
Можно применить для намотки этих трансформаторов и Ш-образные сердечники. Тогда для трансформатора Тр1 сохраняются те же данные обмоток и наматывается он на сердечнике Ш7Х 10 из пермаллоя или обычной трансформаторной стали, а трансформатор Тр2 выполняется на сердечнике Ш16Х 17 из трансформаторной стали с обмоткой I, состоящей из 1700+1200 витков провода ПЭЛ 0,12 и обмоткой II, содержащей 3000 витков провода ПЭЛ 0,1.
Трансформатор Трз намотан на тороидальном сердечнике из феррита Ф-1000. Его наружный диаметр— 17 мм, внутренний — 8 мм, высота— 5 мм. Обмотка 1 имеет 3 витка провода ПЭЛ 0,51, обмотка II — 200 витков провода ПЭЛ 0,12. При намотке этого трансформатора необходимо вначале намотать виток к витку первичную обмотку, а затем по оставшейся части сердечника равномерно распределить вторичную обмотку. В качестве Трз можно применить и типовой поджигающий трансформатор для ИФК-120 без сердечника.
Для подключения к фотовспышке переменного напряжения может быть использован любой малогабаритный разъем.

Вся схема фотовспышки, кроме осветительного блока, смонтирована на коробчатом шасси из дюралюминия, развертка которого приведена на рис. 2. Там же указано и расположение основных деталей. Остальные детали монтируются на Г-образной плате из органического стекла, помещаемой над трансформатором Тр1 и конденсатором С2.





