ПРИБОР ДЛЯ ОПРЕДЕЛЕНИЯ МЕЖВИТК0ВЫХ ЗАМЫКАНИЙ
В. ДМИТРИЕВ Радио №2/1969 ст.26
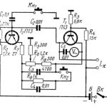
Простая приставка к авометру, схема которой изображена на рисунке, позволяет обнаруживать в трансформаторах, дросселях и других деталях с обмотками межвитковые замыкания до трех-четырех витков. Приставка представляет собой НЧ генератор, собранный по трехточечной схеме, с емкостной обратной связью через конденсаторы С1 и С2. Роль индуктивности контура генератора играет испытываемая катушка. Потенциометр R4 служит для поддержания постоянной величины тока, протекающего через транзистор Т1, при изменении внутреннего сопротивления батареи, питающей генератор. В гнезда Гн1 и Гн2 вставляют вилки щупов авометра. Наконечники щупов подключают к выводам испытываемой детали. Гнездо Гн1 одновременно является выключателем питания. Для этого оно разрезано вдоль по всей длине. Половины гнезда замыкаются вставленной в него вилкой, питание включается. Однополюсные вилки, обозначенные внизу схемы стрелками, включают в гнезда авометра для измерения переменного напряжения.

Работа прибора основана на уменьшении амплитуды генерируемого напряжения при подключении детали с межвитковым замыканием, так как в этом случае добротность контура значительно понижается. Уменьшение напряжения отмечает подключенный к прибору авометр.
Градуировку собранного прибора производят следующим образом. Подготовляют прибор к измерениям, подключив к нему авометр и щупы так, как описано выше. Затем присоединяют к щупам исправный унифицированный регулятор строк типа РРС-70 с введенным внутрь катушки сердечником. Регулируя потенциометр R4, добиваются, чтобы авометр показал величину переменного напряжения 1,5 в. Затем отключают щупы от РРС- 70, вынимают вилки прибора из гнезд авометра и измеряют при помощи последнего коллекторный ток транзистора Т1. Полученную величину тока следует в дальнейшем устанавливать при помощи потенциометра R4 перед проверкой любой детали. Отмечают переменные напряжения, которые покажет авометр при подключении других исправных деталей, показания авометра сводят в таблицу и руководствуются этой таблицей во время проверок.





