ПРИБОР ДЛЯ ИЗМЕРЕНИЯ СОПРОТИВЛЕНИЙ
Б.Матюнин (Радио №2/1963 ст.49)
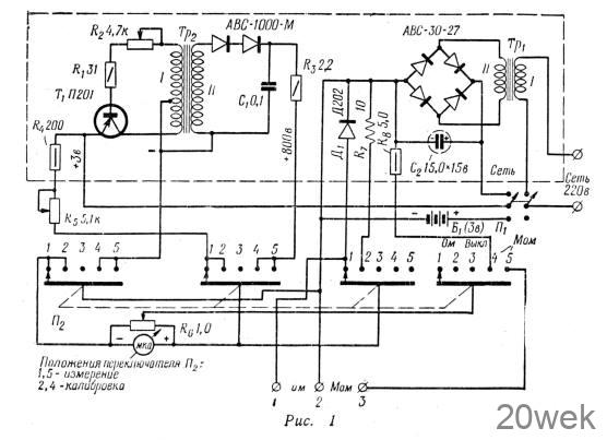
писываемый измерительный прибор (рис. 1) предназначен для измерения малых сопротивлений в пределах 0—100 ом с точностью до 1% и больших сопротивлений (например, сопротивления изоляции) в пределах 500 ком—600 Мом с точностью до 3%.

При измерении малых сопротивлений прибор питается от батареи напряжением 3 в или же выпрямленным напряжением сети (селеновый выпрямитель АВС-30-27,, выходное напряжение 3 в).
При измерении больших сопротивлений он питается от преобразователя напряжения (выходное выпрямленное напряжение 800 в). В свою очередь, преобразователь питается от батареи напряжением 3 в или от низковольтного селенового выпрямителя. Преобразователь собран по схеме блокинг-генератора на транзисторе Т1 (Г1201 или П201А). Сопротивлением /?2 в цепи базы транзистора можно регулировать выходное напряжение на выходе преобразователя.
Индикатором служит микроамперметр М-24 чувствительностью 50 мка. Шкала омметра (нижняя) равномерная и линейная, шкала мегометра (верхняя) неравномерная (рис. 2).

При измерении малых сопротивлений измеряемое сопротивление Rx подключено параллельно стрелочному индикатору и источнику питания с низким напряжением (рис. 3). Ток в измерительной цепи не выше 12 ма.

Перед началом измерения прибор калибруют по эталонному сопротивлению 10 ом то есть в зависимости от величины измеряемого сопротивления Rx стрелку индикатора устанавливают на различные калибровочные точки шкалы 10; 5; 2,5 или 1, изменяя сопротивление Rs.
Большие сопротивления измеряют по схеме последовательного включения источника питания, индикатора и сопротивления Rx (рис. 4). В этом случае прибор калибруют по сопротивлению 5 Мом (R8) с помощью переменного сопротивления R6. Ток в измерительной цепи не превышает 0,05 ма.

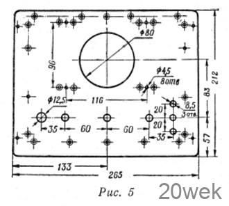
Конструкция прибора. Прибор помещен в металлический футляр размерами 212X265X 105 мм, разметка лицевой панели дана на рис. 5.

Основные элементы прибора: преобразователь, селеновый выпрямитель, эталонные vсопротивления смонтированы на отдельной панели (рис. 6,7), изготовленной из изоляционного материала (органического стекла) толщиной 6—10 мм.


Трансформатор Тр1 собран на сердечнике из пластин Ш-12, толщина набора 16 см. Обмотка I содержит 5720 витков провода ПЭЛ-1 0,19 обмотка II — 124 витка провода ПЭЛ-1 0,44. Сердечник трансформатора Тр2 оксиферовый типа ОШ-7, m = 2000. Обмотки содержат: I— 240 витков провода ПЭЛ-1 0,2 с отводом от 200 витка; II — 8000 витков провода ПЭЛ-1, 0,06. Сечение сердечника 7X7мм.
Платы галетного переключателя должны быть фарфоровыми.
Собрав прибор, следует проверить выпрямленное выходное напряжение преобразователя. Оно должно быть 800 в (измерено высокоомным статическим вольтметром С-95).
Напряжение на выходе преобразователя зависит от величины зазора в сердечнике трансформатора Тр2. Величину зазора можно изменить, помещая бумажные прокладки между стержнями сердечника или шлифуя торцовые концы сердечника.
Кроме того, надо проверить величины эталонных сопротивлений R7 и R8, они должны быть подобраны с точностью до +1%.
Стрелочный индикатор градуируют при включенном приборе с помощью образцовых магазинов сопротивлений, подключенных к соответствующим зажимам прибора: 1—2 для омметра, 2—3 для мегометра.
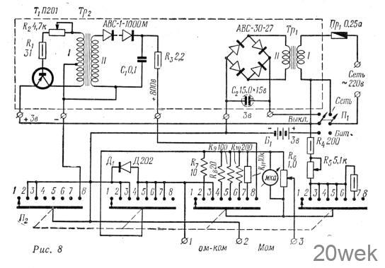
На рис. 8 приведена схема описанного прибора с расширенным диапазоном измерений. Такой прибор будет измерять сопротивления от 0 до 500 Мом.

Вместо галетного переключателя на 5 положений следует применить переключатель на 11 положений, ввести дополнительные шунтовые сопротивления R8—R11 и гасящее сопротивление R12.
Когда переключатель П2 находится в положении 1, прибор выключен. При переводе П2 в положение 2 можно калибровать омметр, в положении 3 — измерять сопротивления до 100 ом, в положении 4 — до 10 ком, в положении 5 — до 50 ком, в положении 6—100 ком, в положении 7 — до 500 ком (величина сопротивления R12, включенного между 6 и 7 положениями переключателя, 5,1 ком), в положении 8 — от 500 ком до 500 Мом.





