ИСПЫТАТЕЛЬ МОЩНЫХ ТРАНЗИСТОРОВ
В. Городецкий, Радио №3/1965, ст. 42
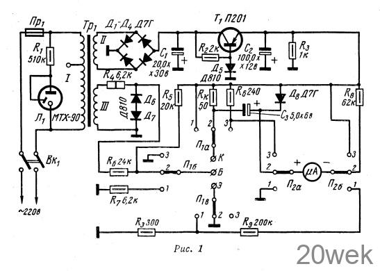
Прибор для испытания мощных транзисторов позволяет проверить, не пробит ли коллекторный переход, и определить коэффициент усиления В транзисторов П4, П201—П203, П302—П304, П211—П212 и т. п.
Исправность транзистора (пробой коллекторного перехода) определяют, установив переключатели П1 П2 в положении 1. При этом испытуемый транзистор включается по схеме с общим коллектором, а его база через сопротивление R7 соединяется с плюсом питающего напряжения.

Если коллекторный переход пробит, то стрелочный индикатор покажет, что к сопротивлению Rэ приложено полное коллекторное напряжение. Если же транзистор исправен, то показания прибора меняются в сторону уменьшения, так как часть коллекторного напряжения падает на испытуемом транзисторе.
Коэффициент усиления по току В измеряют по схеме с общим эмиттером. При этом переключатели П1, П2 переводят в положение 2. Измерения В проводятся при напряжении на коллекторе 5 в и токе цепи коллектора /к— 100 ма.
Таким образом, условия измерения для транзисторов П201—П203, П211—П212, П302—П304 приближаются к заводским. Исключение составляют транзисторы П4, В которых измеряется при /к = 2 а. Зависимость В — f(IK) носит экстремальный характер, причем B= f (100 ма) располагается на восходящей ветви этой зависимости, а В2 = f(2a) —- на нисходящей. Характеристики транзисторов П4 дают примерное равенство В1 и В2.
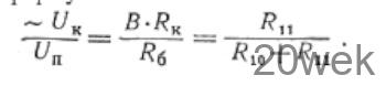
По теории четырехполюсника В измеряется в режиме короткого замыкания на выходе транзистора, В = ~Ik/~Iб, где —Iк — переменная составляющая коллекторного тока, Iб— переменная составляющая базового тока.
Так как сопротивление Rк много меньше выходного сопротивления транзистора, можно говорить о коротком замыкании по переменному току на выходе транзистора. Переменная составляющая коллекторного тока определится как

где ~Uk переменная составляющая напряжения на Rк
Переменную составляющую базового тока определяют по формуле

где Un — амплитуда напряжения прямоугольной формы, Rвх— входное сопротивление транзистора. Напряжение прямоугольной формы получается в результате двустороннего ограничения синусоидального сетевого напряжения кремниевыми диодами Дб и Д7. Если ограничивается достаточно большое напряжение, снимаемое с обмотки III, то можно считать, что эффективное значение ограниченного напряжения не зависит от сетевого.
Выбрав R6>= RBX, можно определить В.

Так как UB = const, то В пропорционально ~Uk Стрелочный индикатор показывает величину ~Uk после его выпрямления диодом Д8.
Если переключатели находятся в положении 3, можно измерить ток коллекторного перехода /коб- При этом цепь эмиттера разрывается, а к коллекторной цепи подключается измерительный прибор.
Налаживание. Установив переключатели в положение 1, подбирают величину сопротивления R9: при закороченных зажимах коллектор-эмиттер стрелка индикатора должна отклониться на всю шкалу.
Транзистор следует считать пробитым, если показания прибора превосходят значение

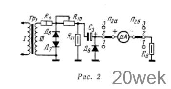
где п — максимальное деление шкалы прибора, Rкэmin— минимальное сопротивление участка коллектор-эмиттер испытуемого транзистора в режиме испытания. В результате большого числа измерений установлено, что Rкэmin = 1,2 ком. Для градуировки шкалы В микроамперметр включают по схеме, приведенной на рис. 2.

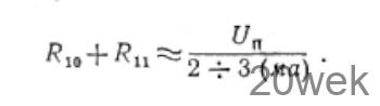
Соотношение величин сопротивлений R10, R11 определяется по формуле

После преобразований формула приобретает вид

В данном случае Вmax = 200.
Точно измерив R6 и Rк можно определить отношение R10/R11 . Делитель R10 — R11 не должен нарушать работу ограничителя Д6, Д7, поэтому сопротивления выбираются в предположении, что по ним протекает ток в пределах 2—3 ма

Практически целесообразно одно из сопротивлений делителя выбрать переменным. Уточнив параметры делителя, приступают к проверке шкалы В. С помощью сопротивления R8 добиваются отклонения стрелки на конечное деление шкалы. В случае необходимости проверяют и промежуточные значения В, пересчитывая отношение R10/R11
В режиме измерения Iкоб необходимо только подобрать сопротивление шунта R6. Предварительно его величину рассчитывают, исходя из максимальной величины IKOб. В данном случае IКобmax = 500 мка.
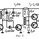
Конструкции и детали. Прибор собран в стальном корпусе размерами 95 X 165 X 240 мм. Лицевая панель выполнена из дюралюминия толщиной 3 мм.
Питается прибор от сети переменного тока напряжением 127 или 220 в. Сердечник силового трансформатора Тр1 набран из пластин УШ —19, толщина набора 25 мм. Обмотка 1 содержит 4400 витков провода ПЭЛ 0,15 (вывод от 2540 витка для питания от сети 127 в), обмотка III — 1400 витков провода ПЭЛ 0,15, обмотка II — 300 витков провода ПЭЛ 0,31. К обмотке II подключен двухполупериодный мостовой выпрямитель Д1—Д4. Выпрямленное напряжение стабилизировано транзисторным стабилизатором.
В качестве индикаторной лампы использован тиратрон МТХ—90





