ДЕТЕКТОР АРУ С ЗАДЕРЖКОЙ ВНЕ ДЕТЕКТОРНОЙ ЦЕПИ
И. Симонтов, Радио №1/1966, ст.25
Известно, что при работе системы АРУ с задержкой в ламповых приемниках, могут возникнуть дополнительные нелинейные искажения (см. статью А. Петровского «Радио», № 6, 1953 г.). Возникают они вследствие того, что в детекторах с задержкой постоянная составляющая выпрямленного тока зависит от глубины модуляции. Медленные изменения коэффициента модуляции в фильтре АРУ не могут быть отфильтрованы, вследствие чего в положительный полупериод огибающей сигнала наблюдается демодуляция.
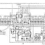
Этот недостаток можно устранить, применив схему детектора АРУ без задержки детектирования, а с задержкой регулирования вне детекторной цепи. Принципиальная схема такого детектора приведена на рис. 1.

Задержка регулирования осуществляется кремниевым стабилитроном Д1, Когда напряжение на нагрузке детектора не превышает напряжения пробоя стабилитрона, последний представляет собою большое сопротивление (10—100 Мом) и напряжение с нагрузки детектора Rн на сопротивление R1 практически не передается. Начальное смещение на регулируемые каскады подается через сопротивление от источника Eсм. Сопротивление стабилитрона резко падает, когда подводимое к нему отрицательное напряжение намного превышает напряжение стабилизации, свойственное данному типу прибора.
При всех значениях напряжений, получаемых от детектора и превышающих напряжение стабилизации, падение напряжения на стабилитроне остается неизменным. Оно равно напряжению стабилизации и соответствует напряжению задержки регулирования. Остальная часть напряжения, снимаемого с нагрузки детектора, падает на сопротивлениях R1 и Rф. С сопротивления это напряжение передается на регулируемые каскады.
Фильтр, включенный между детектором и стабилитроном RфСф, должен устранить воздействие на стабилитрон переменного напряжения звуковой частоты. Чтобы на сопротивлении Rф не происходило заметного падения напряжения, его сопротивление должно быть в 10 — 15 раз меньше сопротивления





