МИЛЛИВОЛЬТМЕТР ПОСТОЯННОГО ТОКА
Р. Чернышев, Радио №5/1965, ст. 57
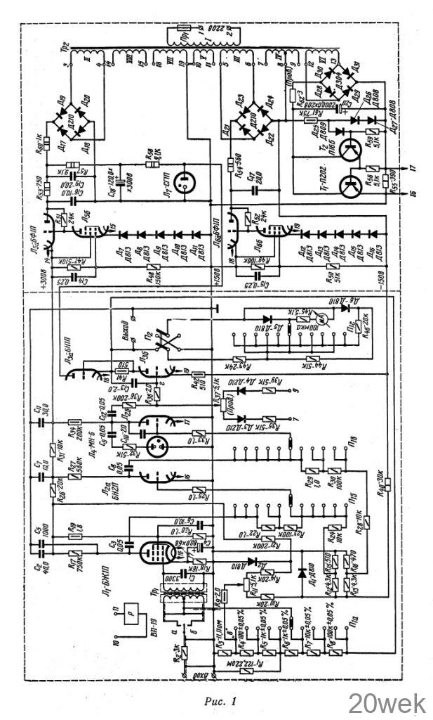
Милливольтметр постоянного тока, схема которого изображена на рис. 1, измеряет постоянные напряжения от 100 мкв до 10 В. В соответствии с этим делитель входного напряжения имеет шесть ступеней деления 1:1, 1 : 10, 1 : 102, 1 : 103, 1 : 104, 1 : 105.

Входное сопротивление прибора 20 Мом. Погрешность милливольтметра не превышает 0,2—0,3%. Такой точности можно достичь только при использовании стрелочного индикатора соответствующего класса точности, подключаемого к гнездам «выход». Для удобства эксплуатации прибор снабжен микроамперметром М-24 на 100 мка класса точности точности имеет шкалы 100 мкв, 300 мкв, 1 мв, 3 мв, 10 мв, 30 мв, 100 мв, 300 мв, 1 В, 3 В, 10 В.
Основным элементом, полностью определяющим характеристики милливольтметра, является измерительный усилитель постоянного тока.
Принципиальная схема Чтобы построить усилитель постоянного тока (УПТ) повышенной стабильности, необходимо решить две основные задачи. Во-первых, необходимо создать входное устройство, обладающее малым дрейфом нуля. Под напряжением дрейфа нуля УПТ подразумевается напряжение, которое необходимо подать на его вход, чтобы скомпенсировать самопроизвольное изменение выходного напряжения за определенный период времени. Напряжение дрейфа менее 1 мкв/час можно получить только, применяя систему преобразования входного сигнала (система модуляции-демодуляции). Входное постоянное напряжение преобразуется (модулируется) в переменное, амплитуда которого пропорциональна входному. Это переменное напряжение усиливается усилителем переменного тока на лампах Л1, Л2, у которого принципиально отсутствует эффект дрейфа входного напряжения. На выходе синхронного демодулятора (Дз, Д4, R37, R35, R39) получается усиленное входное напряжение.
На вход усилителя помимо напряжения полезного сигнала всегда попадает паразитное напряжение частоты сети. Оно также усиливается и может вывести рабочую точку выходного каскада из линейной области. В результате этого реальный коэффициент усиления снижается. Не всегда можно включать на входе КС-фильтр, так как увеличение сопротивления фильтра вызывает увеличение дрейфа, а применение конденсатора большой емкости связано со значительным увеличением габаритов. В рассматриваемом случае применено трансформаторное входное устройство с вибратором ВП-19. Контакты вибропреобразователя поочередно подключают к концам а и б первичной обмотки измеряемое входное напряжение, в результате чего на вторичной обмотке появляется переменное напряжение частоты преобразования. Спектр преобразованного паразитного напряжения содержит только четные гармоники частоты 50 гц.
Поскольку резонансная частота первичной обмотки трансформатора совпадает с частотой преобразования, то при R2 = 3 ком паразитный сигнал частоты 50 гц ослабляется примерно в 3 раза. В случае применения обычного RС-фильтра для аналогичного ослабления потребовалась бы емкость 30 мкф.
Во-вторых, необходимо построить усилитель переменного тока с коэффициентом усиления более 105. Измеряемое постоянное напряжение, преобразованное в переменное, со вторичной обмотки трансформатора Т р1 подается на трехкаскадный усилитель переменного тока. Первый каскад собран на лампе Л1. Режим его выбран таким образом, что его усиление по напряжению не изменяется при смене ламп. Второй и третий каскады выполнены на двойном триоде Л2 с фиксированным смещением. Напряжения смещения подаются на сетки триодов лампы Л2 с отдельных делителей (R12, R15 и R13, R16), причем эти напряжения стабилизированы кремниевым диодом Д1. Необходимость стабилизации вызвана тем, что усилитель обладает большим коэффициентом усиления на низких частотах, и поэтому даже при незначительных колебаниях питающего напряжения рабочая точка лампы выходного каскада может выйти из линейной области.
Переменное напряжение с выхода усилителя подается на фазочувствительный выпрямитель (демодулятор) ДзД4R35R39. Переменное сопротивление R37 служит для балансировки демодулятора при отсутствии сигнала.
Максимальный коэффициент передачи должен быть равен 105. Но важно не только получить высокий коэффициент усиления в 105, но и достичь высокой стабильности этой величины. Для этой цели усилитель охвачен глубокой отрицательной обратной связью с выхода на вход.



Постоянное напряжение с выхода измерительного усилителя подается на переключаемый делитель обратной связи (R3—R8). Тип сопротивлений применяемых в делителе, определяется требованиями, предъявляемыми к коэффициенту передачи. Чтобы погрешность величины коэффициента передач не превышала 0,1%, необходимо применять проволочные сопротивления с допуском не более чем ± 0,05%.
Высокая точность усилителя возможна только при условии, что все каскады работают в линейной области, то есть не перегружены напряжением входного сигнала или помехи. Индикатором перегрузок является неоновая лампа Л4, которая подключена к аноду выходного каскада. При появлении в анодной цепи переменного напряжения более 40—60 в лампа загорается. Это означает, что усилитель перегружен.
Сопротивление R11 служит для регулировки нулевого уровня в пределах ±5 мкв. Это необходимо только тогда, когда используются шкалы 100 мкв и 300 мкв.
Каждой ступени деления соответствуют два значения чувствительности стрелочного прибора, кратных 0,3 и 1, за исключением деления 1 : 105, которому соответствует только одно значение чувствительности, кратное 1. Чтобы микроамперметр не вышел из строя при перегрузках, введены два ограничителя на диодах Д5~Д6. Полярность микроамперметра можно переключать тумблером П2.
Источник питания. Милливольтметр питается от трех стабилизированных источников +300 в, + 150 в и —150 в. Напряжения +300 в и +150 в снимаются с одного выпрямителя на диодах Д17—Д20. Стабилизатор напряжения +300 в выполнен на лампе Л5, а напряжения —15 в — на лампе Л6. Напряжение + 150 в стабилизировано газовым стабилизатором Л7. Выпрямитель накала ламп Л1 и Л2 собран на диодах Д28—Д31 Для сглаживания пульсаций выпрямленного напряжения применен эмиттерный повторитель на транзисторе T1 работой которого управляет другой эмиттерный повторитель (Т2). Применение двухкаскадного эмиттерного повторителя позволило снизить напряжение пульсаций до 50 мв эфф при номинальной нагрузке.
Описание конструкции. Милливольтметр выполнен вместе с источником питания в виде одного блока размерами 315X220X 180 мм.- На лицевую панель выведены гнезда «вход» и «выход», переключатель диапазонов, ручка установки нуля (R11), индикатор перегрузки Л4, шкала микроамперметра и переключатель П2. Усилитель и источник питания со стороны монтажа разделены электростатическим экраном. Расположение элементов измерительного усилителя показано на рис 2 и 3.


Сердечник силового трансформатора набран из пластин Ш-20, толщина набора 30 мм. Намоточные данные приведены в табл. 1. Обмотки входного трансформатора (табл. 2) намотаны на пермаллоевом сердечнике сечением 0,8 мм2~.


Вибропреобразователь можно заменить поляризованным реле РП-4 с сопротивлением обмотки 100—300 ом, однако это вызовет некоторое увеличение напряжения дрейфа. Концы обмотки возбуждения реле надо вывести через крышку корпуса с противоположной стороны от разъема. В противном случае, уровень наводок из цепи возбуждения будет много выше допустимого.
Сопротивление R2 должно быть типа ВС. Термоэдс, возникающая в месте соединения R2 с монтажным проводом, может оказаться сравнимой с измеряемым напряжением. Поэтому применяют сопротивление ВС, имеющее малую термоэдс относительно меди.
Особенности монтажа и настройки. Монтаж входной части должен быть выполнен таким образом, чтобы по входным проводам не протекал никакой другой ток, кроме тока полезного сигнала. Провода, идущие от вторичной обмотки входного трансформатора, следует присоединить непосредственно к выводу сетки и к катодному сопротивлению лампы Л1. Все соединения входной части усилителя выполняют экранированным проводом. Необходимо тщательно экранировать цепь возбуждения вибропреобразователя. Экраны проводов, соединяющих контакты вибропреобразователя с первичной обмоткой входного трансформатора, надо изолировать от шасси и подключить к средней точке трансформатора Tp1. Последний необходимо тщательно экранировать от внешних магнитных полей. В данном случае применен двойной пермаллоевый экран.
Настройку измерительного усилителя удобно начинать с усилителя переменного тока. При этом проверяют режимы по постоянному току и коэффициенты усиления каждой лампы в отдельности. Величины коэффициентов усиления (на частоте 50 гц) и режимы ламп приведены в табл. 3. Значения для коэффициентов усиления приведены с учетом подгрузки измерительным прибором (ЭО-7).

Убедившись в нормальной работе каждого каскада, проверяют усилитель в целом. Измеряют напряжения помех на выходе усилителя (оно должно быть менее 10 б) и общий коэффициент усиления на частоте 50 гц. Величина коэффициента усиления лежит в пределах (0,7—1)*106 при положении переключателя П1, указанном в принципиальной схеме.
Как уже упоминалось, резонансная частота вторичной обмотки трансформатора равна частоте преобразования. Чтобы добиться этого, необходимо отключить вибропреобразователь, среднюю точку трансформатора соединить с общим проводом и на одну из первичных обмоток через сопротивление 10—20 ком подать переменное напряжение частоты 50 гц. Положение резонанса отмечают по фазовой характеристике. Фазовый сдвиг определяют по фигурам Лиссажу, подключив электронный осциллограф ЭО-7. Напряжение на вход осциллографа подается с анода лампы второго каскада. Подобрав емкость конденсатора С1, следует убедиться, что фазовый сдвиг преобразованного постоянного напряжения относительно напряжения возбуждения не более 5—10°.
С помощью переменного сопротивления R37 при отключенных лампах Л1 и Л2 добиваются баланса демодулятора. Выходное напряжение контролируют высокоомным вольтметром в точке г относительно шины —150 в. Показания вольтметра должны лежать в интервале —1—+1 в.
Фаза работы демодулятора должна быть такой, чтобы полярности входного и выходного напряжения совпадали (в точке г относительно шины —150 в).
Работу выходного каскада Л3 проверяют, удалив лампу Л1 и подключив конденсатор С13 между точкой г и шиной —150 в. При этом напряжение на выходе должно быть в пределах —20—+20 в. Величина | выходного напряжения должна регулироваться с помощью сопротивления R37.
Только после настройки и проверки отдельных узлов можно включить милливольтметр в целом.
