ЦВЕТОМУЗЫКАЛЬНАЯ УСТАНОВКА «САМОЦВЕТ»
А. МИХНЕНКО, Радио №11/1967, ст.40

В цветомузыкальном устройстве «Самоцвет», демонстрировавшемся на 22-й Всесоюзной радиовыставке, сделаны некоторые упрощения относительно структурной схемы, приведенной на рис. 1. Интенсивность сине-фиолетового цвета остается в нем постоянной, и при отсутствии музыкальных звуков включен только сине-фиолетовый цвет. Когда появляются музыкальные звуки и возникают другие цветовые сочетания, сине-фиолетовый цвет делается практически незаметным, поскольку яркость всех других цветовых сочетаний значительно превосходит яркость сине-фиолетового цвета из-за минимальной чувствительности глаза в этой области. Кроме этого, интенсивность сочетания зеленого, голубого и желтого цветов фона в «Самоцвете» зависит не только от частоты, но и от амплитуды звука.

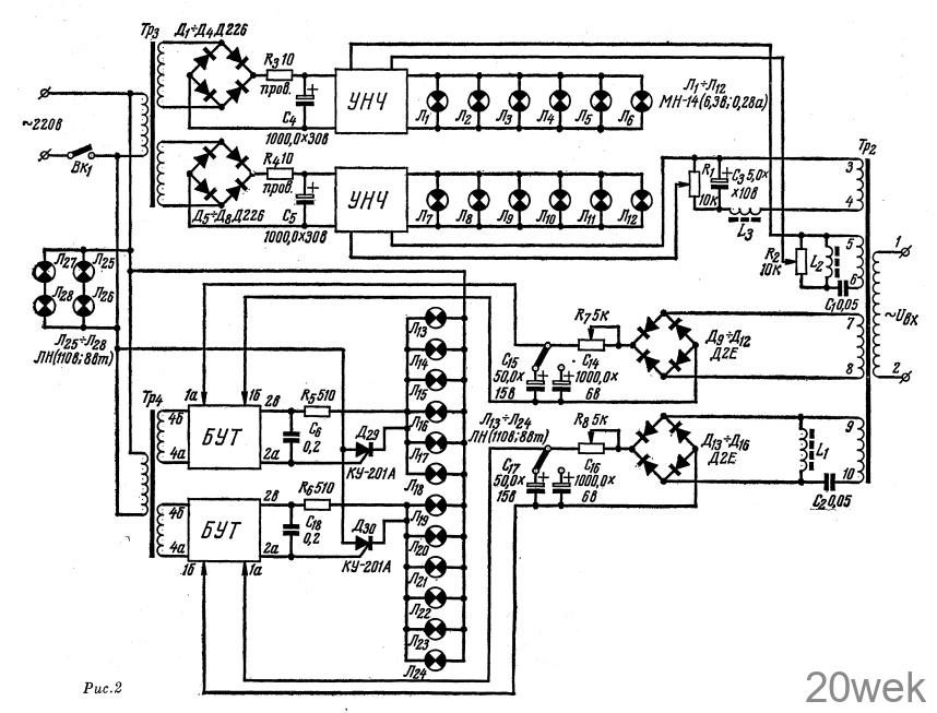
Система «фона» цветомузыкальной установки «Самоцвет» (рис. 2) состоит из фильтра L1C2 выпрямительных мостов Д9—Д12 и Д13—Д16, интегрирующих контуров R7, С15, С14 и R8, С17, C16, блока управления тиристорами (БУТ), тиристоров Д29, Д30, красных, зеленых, голубых, желтых ламп Л13—Л24, и сине-фиолетовых ламп Л25-Л28 Система «рисунка» содержит: фильтры С1L2, С3L3, регуляторы яркости R1 и R2, блок питания, усилители НЧ и красные, голубые, желтые лампы Л1—Л12.

Звуковой сигнал с радиолы, магнитофона или другого устройства поступает на входной трансформатор Тр2 и далее с его вторичной обмотки 5—6 на фильтр высоких частот С1L2. После фильтра сигнал усиливается усилителем НЧ, к выходу которого подключены лампы голубого, зеленого, желтого цвета.
Со вторичной обмотки 3—4 трансформатора Тр2, сигнал поступает на фильтр низких частот L3С3 и затем на второй усилитель НЧ, к выходу которого подключены лампы красного цвета.
С обмотки 7—8 сигнал поступает на выпрямительный мост Д 9—Д12, затем на интегрирующее звено R7, С14, С15 и далее на блок управления (БУТ) тиристором Д29, последовательно с которым включены мощные красные лампы Л13—Л13. Интенсивность свечения ламп изменяется пропорционально интегральному значению амплитуды поступившего сигнала.
С обмотки 9—10 сигнал поступает на фильтр высоких частот L1C2 и далее на выпрямительный мостик Д13—Д16, затем на интегрирующую цепь R8, С17, С16, и на блок управления тиристором Д30 последовательно с которым включены мощные лампы Л19—Л29 зеленого, Л21—Л22 голубого и Л23—Л24 желтого цвета. Интенсивность свечения этих ламп изменяется пропорционально интегральному значению частоты и амплитуды входного сигнала.
Лампы Л25—Л28 сине-фиолетового цвета постоянно включены в сеть питания.
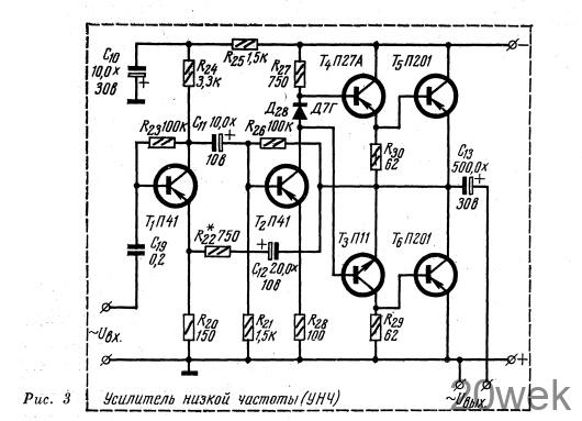
Усилитель НЧ (рис. 3) собран на транзисторах Т1—Т6. Схема его довольно типична и не требует подробного описания.

Блок управления тиристорами БУТ выполнен на транзисторах Т7— Т10 (рис. 4). Он представляет собой бесконтактное транзисторное устройство, преобразующее сигнал постоянного напряжения в высокочастотные импульсы, управляющие тиристорами. БУТ состоит из каскада формирования прямоугольных импульсов на транзисторе T8 типа МП42А, каскада формирования пилообразного напряжения на транзисторе Т7 типа П26, усилителя мощности на транзисторе Т9 и ждущего блокинг-генератора на транзисторе Т10

При работе устройства на гнезда 4а, 4б подается переменное напряжение, которое после выпрямления диодами Д17—Д20 используется для питания БУТ и управления каскадом формирования прямоугольных импульсов.
Импульсы с частотой сети 50 гц поступают на вход каскада формирования пилообразного напряжения, собранного на транзисторе Т7 и диодах Д22, Д23. Амплитудой и фазой пилообразного напряжения управляют с помощью сигнала, подаваемого на гнезда 1а, 16. Для стабилизации его амплитуды используется стабилизатор, собранный на диоде Д21
В результате сложения сигналов управляющего и пилообразного напряжений на выходе каскада формирования прямоугольного напряжения образуются прямоугольные импульсы, ширина и положение которых определяется величиной управляющего напряжения.
Усиленные по мощности транзистором Т9 импульсы подаются на вход ждущего блокинг-генератора, выполненного на транзисторе Т1о, по Схеме с трансформаторной обратной связью. Отпирающие импульсы, представляющие собой серию импульсов переменной скважности, снимаются со вторичной обмотки трансформатора Тр1 и в соответствующие моменты отпирают тиристоры. В результате загорается та или иная группа ламп.
Конструктивные особенности устройства
Конструктивно цветомузыкальное устройство представляет собой многогранный асимметричный прозрачный кристалл из органического стекла, внутренняя поверхность которого оклеена с помощью цапонлака кристалликами из битого стекла и сталинита. Внутри его помещены лампочки накаливания. Кристалл установлен на столике журнального типа, под крышкой которого находятся все элементы автоматики, четыре ручки регулировки интенсивности источников цвета и переключатели постоянной интегрирования.
Катушки фильтров L1, L2 и L3 намотаны на ферритовых кольцах марки М2000НМ, внешний диаметр кольца 20 мм, высота его 5 мм, обмотки катушек содержат по 120 витков провода ПЭЛШО 0,14. На таком же кольце выполнен трансформатор Тр1, все обмотки его имеют по 40 витков провода ПЭЛШО 0,25.
Трансформатор Тр2 собран на сердечнике из пластин Ш12, толщина набора 22 мм. Его первичная обмотка 1—2 содержит 730 витков провода ПЭВ 0,12, а все вторичные 3—4; 5—6; 7—8 и 9—10 по 750 витков того же провода.
Трансформатор Тр3 выполнен на сердечнике из пластин Ш19, толщина набора 38 мм. Первичная обмотка имеет 1060 витков провода ПЭВ 0,2, а вторичные по 133 витка провода ПЭВ 0,41.
Трансформатор Тр4 собран на таком же сердечнике, что и Тр2. Его первичная обмотка содержит 2900 витков провода ПЭВ 0,2, а вторичные по 210 витков провода ПЭВ 0,15. Цветомузыкальная установка «Самоцвет» подключается к сети переменного тока напряжением 220 В, максимальная потребляемая ею мощность составляет не более 160 вт,- при этом система фона потребляет 150 вт, а система рисунка — 10 вт
